EasyManua.ls Logo

Kold-Draft GT561AC - Wiring Diagram

Default Icon
85 pages
Print Icon
To Next Page IconTo Next Page
To Next Page IconTo Next Page
To Previous Page IconTo Previous Page
To Previous Page IconTo Previous Page
Loading...
new 60 Series Service Manual.rev. 06.01.16.docx - 75
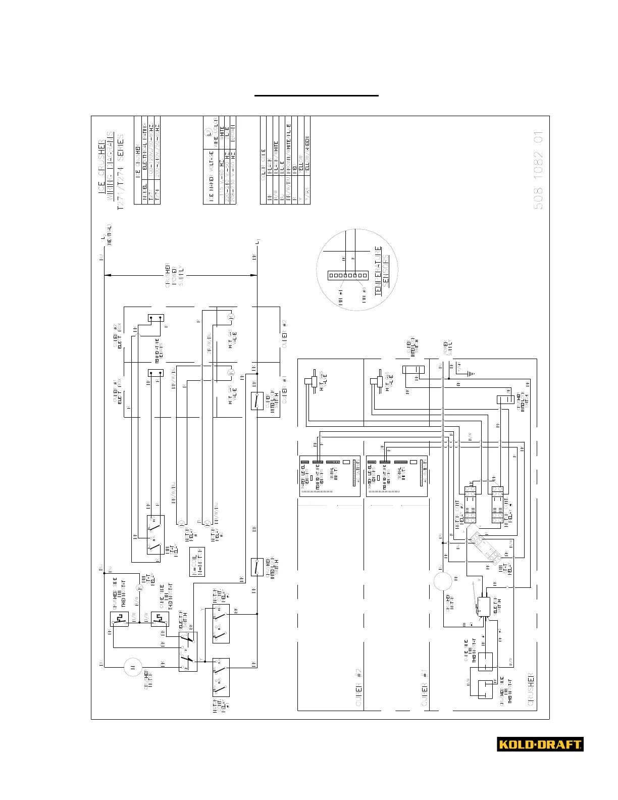
WIRING DIAGRAM
!

Table of Contents

Related product manuals