EasyManua.ls Logo

Koldwave 2AK1411M - Evaporator Fan Motor; Condensate Pump Motor (optional); Tank Full and Cooling Mode Pilot Lights

Default Icon
32 pages
Print Icon
To Next Page IconTo Next Page
To Next Page IconTo Next Page
To Previous Page IconTo Previous Page
To Previous Page IconTo Previous Page
Loading...
20
KOLDWAVE 2AK (AIRMASTER)
Evaporator Fan Motor
Resistance across white and black
22.5 OHMS ±10% at 25°C
Resistance across red and black
26.2 OHMS ± 10% at 25°C
Resistance across white and red
48.7 OHMS ± 10% at 25°C
When the resistance is not within these stated values,
replace the fan motor.
Condensate Pump Motor (optional)
Measure resistance across the terminals of the pump
motor. 31.0 OHMS ± 8% at 25°C. when the resistance
is not within these stated values, replace the pump
motor.
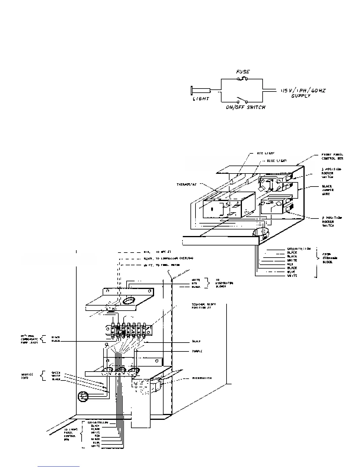
Tank Full and Cooling Mode Pilot Lights
Make a test circuit as shown in figure below. If the light
fails to illuminate, replace it.
CONTROL
ENCLOSURE
TERMINAL BLOCK
ENCLOSURE

Related product manuals