EasyManua.ls Logo

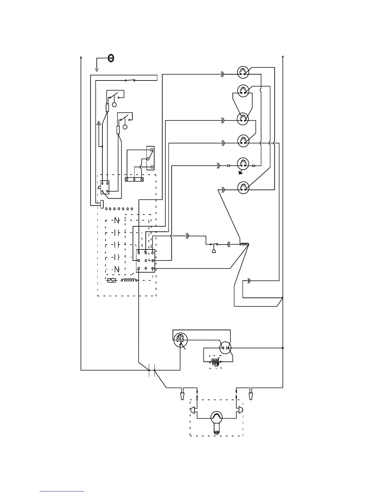
Koolaire KYT1700A - KT1000 1 PH Remote Condenser Wiring

Default Icon
152 pages
Print Icon
To Next Page IconTo Next Page
To Next Page IconTo Next Page
To Previous Page IconTo Previous Page
To Previous Page IconTo Previous Page
Loading...
136 Part Number STH063 9/17

(22)
WHT
(21) BLU
(20) BLU
(99)
WHT
(77) RED
(61) RED
(79)
WHT
(81) WHT
(76) BLK
(98) GRY
(60) BLK
(57) GRY
(59) ORG
(42)
ORG
(89)
PRPL
(88) PRPL
(58)
PRPL
(56) WHT
(74)
WHT
(75)
WHT
(50) BLU
(C)
(S)
(R)
(45)YEL
RED
(48) BLK
(55)
BLK
L1
(51)
ORG
F1
000011562_03
YEL
(83) ORG
(81 )
WHT
(78) RED
(82)
WHT
(80)
WHT
F2
L1
L2
GND
4
5
14
56
42
55
17
31
26
3
16
41
19
28 54
9
18
15
7
11
58
44
27
45

Table of Contents

Related product manuals