EasyManua.ls Logo

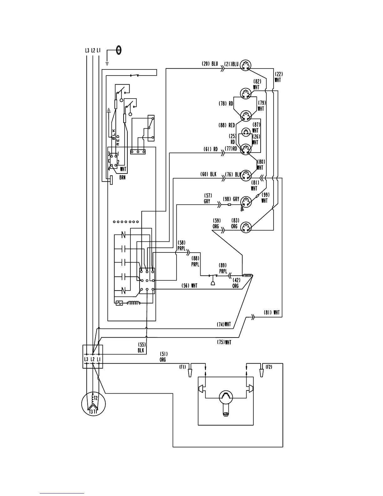
Koolaire KYT1700A - KT1700 3 PH Remote Condenser Wiring

Default Icon
152 pages
Print Icon
To Next Page IconTo Next Page
To Next Page IconTo Next Page
To Previous Page IconTo Previous Page
To Previous Page IconTo Previous Page
Loading...
144 Part Number STH063 9/17

000012161_3
14
56
1
42
55
17
31
26
3
16
41
19
28 54
58
43
27
18
45
44
5
15

Table of Contents

Related product manuals