EasyManua.ls Logo

Kubota WSM OC95-E2 - Electrical System

Kubota WSM OC95-E2
106 pages
Print Icon
To Next Page IconTo Next Page
To Next Page IconTo Next Page
To Previous Page IconTo Previous Page
To Previous Page IconTo Previous Page
Loading...
OC60-E2, OC95-E2, WSM ENGINE
M-15
6. ELECTRICAL SYSTEM
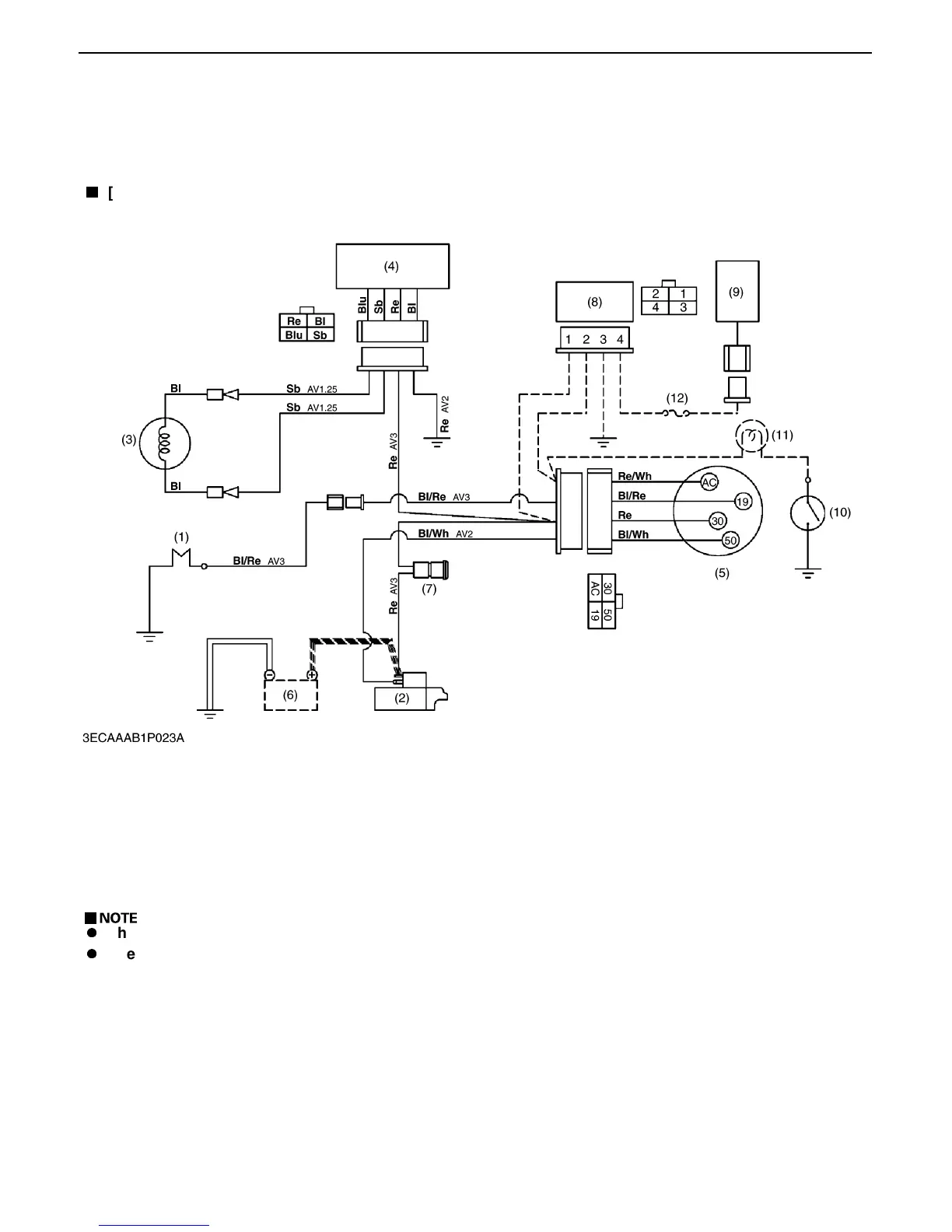
[1] GENERAL
The electrical system of the engine consists of a starting system (including a starter, glow plugs, etc.), a charging
system (including a alternator, regulator, etc.), and key switch.
B
[STANDARD TYPE]
(1) Glow Plug (5) Key Switch (9) Stop Solenoid Bl: Black
(2) Starter (6) Battery (12V) (10) Oil Pressure Switch Re: Red
(3) Dynamo (48 W) (7) Slow Blow Fuse (11) Warning Lamp (Option) Blu: Blue
(4) Regulator (8) Timer (12) Fuse (15A) Sb: Sky Blue
Bl / Wh: Black / White
Bl / Re: Black / Red
Re / Wh: Red / White
A
The dot lines indicate option parts.
A
The following modell is with stop solenoid.
OC60-E2-D1-QX
OC60-E2-D1-GX
OC95-E2-D1-GX
0000009173E

Table of Contents

Related product manuals