EasyManua.ls Logo

Lennox GAH 020S

Lennox GAH 020S
68 pages
To Next Page IconTo Next Page
To Next Page IconTo Next Page
To Previous Page IconTo Previous Page
To Previous Page IconTo Previous Page
Loading...
• 22 • • 22 •
GAC 090S-110S-125S
GAC 110D-125D
Installation manual /eCOMFORT-MIL150E-0916 / 05/2017
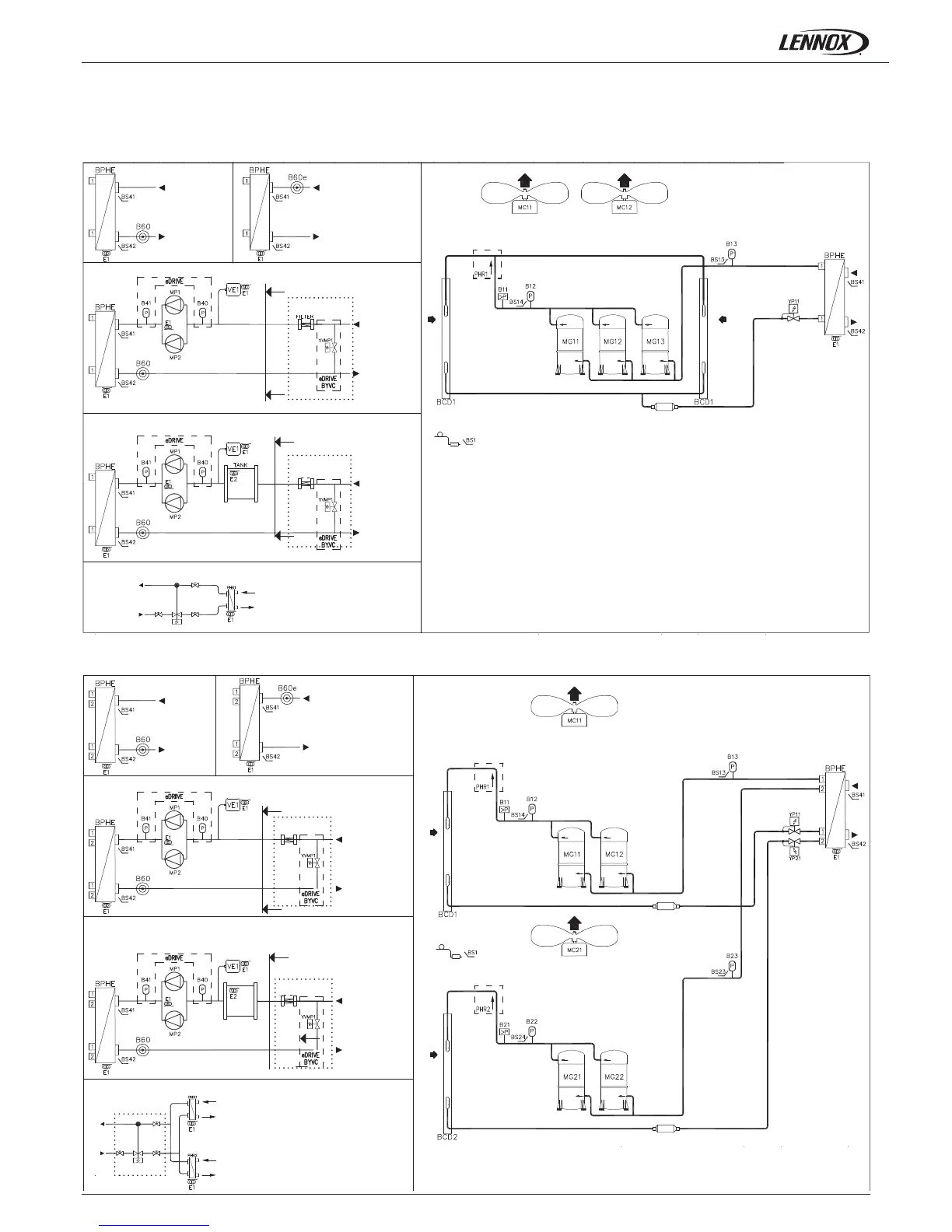
1.- GENERAL CHARACTERISTICS
1.8.- PIPING DRAWINGS
COOLING ONLY UNITS
Electronic ow switch
Electronic ow switch
eDRIVE pump (option)
eDRIVE pump (option)
Flow switch
Flow switch
CUSTOMER CONNECTIONS
CUSTOMER CONNECTIONS
FILTER
FILTER
FILTER
FILTER
TANK
eDRIVE pump + water pump (options)
eDRIVE pump + water pump (options)
Desuperheater
Desuperheater
Discharge - Circuit 1
Discharge - Circuit 1
Discharge - Circuit 2
CUSTOMER CONNECTIONS
CUSTOMER CONNECTIONS

Related product manuals