EasyManua.ls Logo

Lennox GAH 020S

Lennox GAH 020S
68 pages
To Next Page IconTo Next Page
To Next Page IconTo Next Page
To Previous Page IconTo Previous Page
To Previous Page IconTo Previous Page
Loading...
• 23 •
GAC 140D
GAC 160D
Installation manual /eCOMFORT-MIL150E-0916 / 05/2017
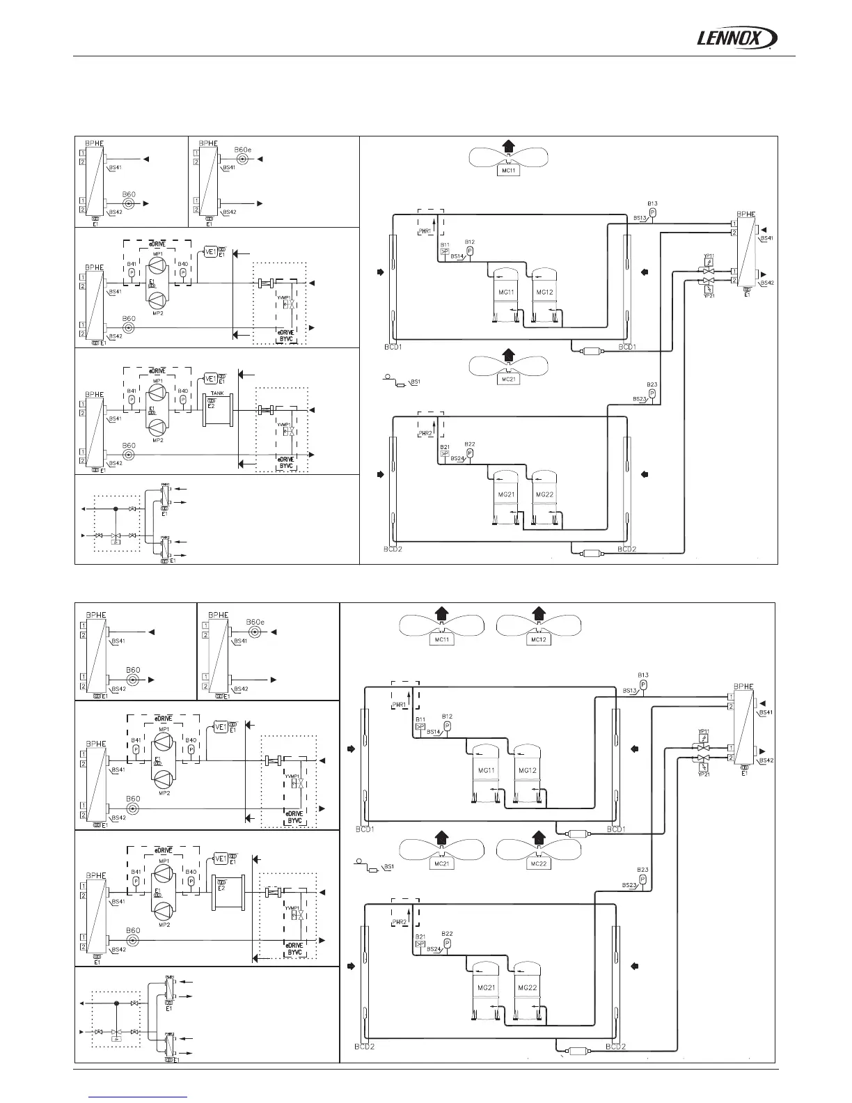
1.- GENERAL CHARACTERISTICS
1.8.- PIPING DRAWINGS
COOLING ONLY UNITS
Electronic ow switch
Electronic ow switch
eDRIVE pump (option)
Flow switch
Flow switch
eDRIVE pump + water pump (options)
Desuperheater
Desuperheater
CUSTOMER CONNECTIONS
CUSTOMER CONNECTIONS
FILTER
FILTER
Discharge - Circuit 1
Discharge - Circuit 1
Discharge - Circuit 2
Discharge - Circuit 2
CUSTOMER
CONNECTIONS
eDRIVE pump (option)
CUSTOMER
CONNECTIONS
FILTER
FILTER
TANK
eDRIVE pump + water pump (options)

Related product manuals