EasyManua.ls Logo

Liebert CR035 - Appendix 5 Refrigeration & Hydraulic Circuits

Liebert CR035
79 pages
Print Icon
To Next Page IconTo Next Page
To Next Page IconTo Next Page
To Previous Page IconTo Previous Page
To Previous Page IconTo Previous Page
Loading...
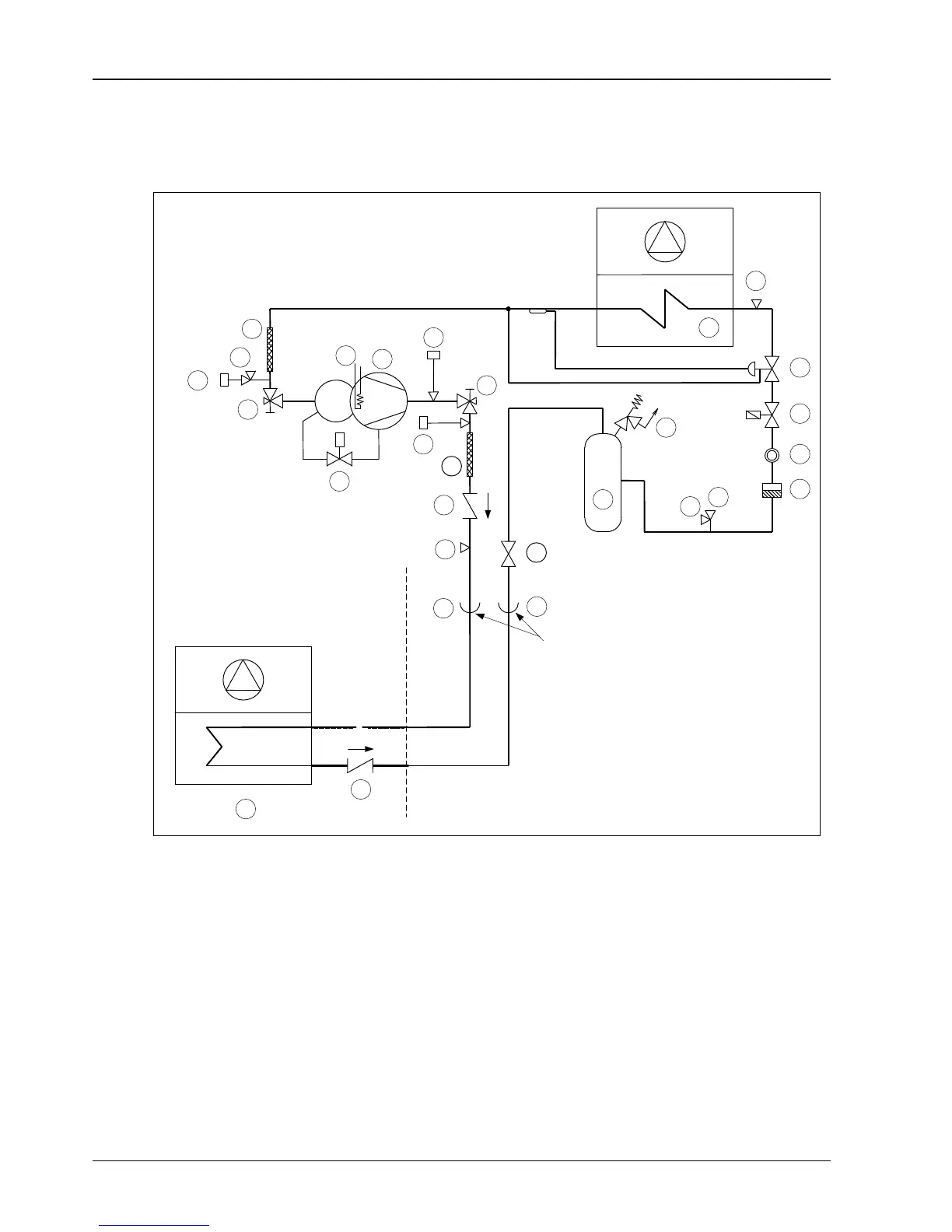
64 Appendix 5 Refrigeration & Hydraulic Circuits
Liebert.CRV Series Air Conditioner User Manual
Appendix 5 Refrigeration & Hydraulic Circuits
18
6
14
12
(On CR035 only)
2
1
MC
15
17
External on CR020
18
12
11
6
19
19
12
5
6
6
7
8
9
16
10
13
6
3
11
4
To disconnect for bottom connections
Area limit for CRV unit
1. Compressor 2. Crankcase heater 3. High pressure switch (HP)
4. Air cooled condenser 5. Liquid receiver 6. Access valve
7. Safety relief valve 8. Filter dryer 9. Sight glass
10. Thermostatic expansion valve 11. Check valve 12. Shut-off valve
13. Evaporating coil 14. Low pressure transducer 15. Capacity modulation solenoid valve
16. Shut-off solenoid valve 17. High pressure transducer 18. Vibration absorber
19. Cup and fitting (sweat) joint
Figure 15 CR020RA, CR035RA air conditioner

Table of Contents

Related product manuals