EasyManua.ls Logo

Lull 944E-42 - Page 166

Default Icon
266 pages
Print Icon
To Next Page IconTo Next Page
To Next Page IconTo Next Page
To Previous Page IconTo Previous Page
To Previous Page IconTo Previous Page
Loading...
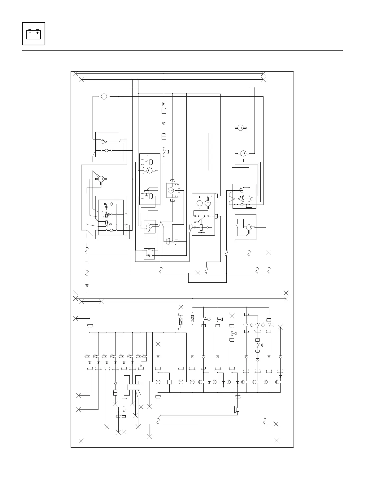
Electrical System
9-8
944E-42
D1
D2
D3
D4 D4A
D9A
D10A
D11
D12A
D6A
D13
D7
D6
D9
D5
D12
PH
LP2
LP3
LP4
AW1
D8
D1A
D10
12V_BUSSBAR
12V_BUSSBAR
GND_BUSSBAR
GND_BUSSBAR
SG3
SG4
AD1
EG6
S10C
S12B
BU3C
PB3B
BB1 BB1A CP2 CP3
D5A
CAB_GND_STUD
CAB_GND_STUD
DG
LVP3
LP4A
FWJ2
FW2
FW3
FW4
FWJ1
BLB
BLC
FW1
FWP
FW1A
FW5
FWJ3
GJ1
WPG
RWP
RWG
TWP
TWJ
TW3
TW2
TWG1
TW4
FWG2
FWG3
TWG3
TW1
BLH
BLM
BLL
AC2A
CMP1
EVG
BLP
HVP
HVG
HV8
CNDG
POTP
ACG
ACG1
CNDP
POTG
CNDS
FWG1
FWG4
TWG2
AC2
AC1
BU3D
ENCLOSED CAB OPTION
LP5A
PH1
CMPCMP1A
BA4A
FUSEBOX_BUS_BAR_B
FUSE_BOX_BUSSBAR_C
FUSE_BOX_BUSSBAR_E
HZ6
15 amp
ABPS
ABPS_LAMP
TA CH
HR
FUEL
COOLANT
FUEL_SEND
COOLANT_SEND
HHOTS
HHOTS_LAMP
HTTS
HTTS_LAMP
HOFPS
HOFPS_LAMP
AFPS
AFPS_LAMP
ELOPS
ELOPS_LAMP
ALT
ALT_LAMP
195 F
HHOTS
250F
HTTS
AFPS
25# H20
ELOPS
10 PSI
ABPS
850 PSI
DASH_F
1
DASH_F
2
DASH_F
3
DASH_F
4
DASH_F
5
DASH_F
6
DASH_F
7
DASH_F
8
DASH_F
9
DASH_F
10
DASH_F
11
DASH_F
12
DASH_F
13
DASH_F
14
DASH_F
15
DASH_F
16
DASH_F
17
DASH_F
18
DASH_F
19
DASH_F
20
PARK_BR
DASH_PARK_BR
8
H
10
AMPS
F8
A
SENS_BULK
C
SENS_BULK
D
SENS_BULK
E
SENS_BULK
F
SENS_BULK
G
SENS_BULK
H
SENS_BULK
J
SENS_BULK
BACKLIGHT
BACK_LIGHTING_LAMP1
STAB_LOCK
STAB_LOCK_LAMP
STAB_RESTRICT
STAB_REST_LAMP
HI BEAM
HI_BEAM_LAMP
PREHEAT
PREHEAT_LAMP
TURN
TURN_LAMP
BACKLIGHT
BACKLIGHT_LAMP_2
BUZZER
sht 1 AW1
HOFPS
20 PSI
100 F
HOTS
sht 1 AD1
1A
1A
1A
sht1S10C
sht1S12B
LIGHTING_CAB_4F
A
B
C
D
LIGHTING_CAB_4M
D
C
B
A
sht1BU3C
9
I
3
AMPS
F9
sht 1 PB3B
B
PWR_BULK_3
15
O
40
AMPS
F15
16
P
10
AMPS
F16
17
Q
25
AMPS
F17
18
R
7.5
AMPS
F18
19
S
7.5
AMPS
F19
87
30
CPR_NO
HOTS_F
A
HOTS_F
B
HOTS_F
C
FUEL_F
A
FUEL_F
B
ABPS_F
A
ABPS_F
B
AFPS_F
A
AFPS_F
B
110
sht 1 DG
26
Z
25
AMPS
F26
27
AA
RATING
AMPS
F27
28
AB
RATING
AMPS
F28
HTTS_F
ELOPS_F
A
HOFPS_M
HOFPS_F
PH_M
PH_F
VP3
A
VP3
B
VP3
F
sht 3 LP3A
sht 3 LP4A
1A
1A
sht 3 LT1E
sht 3 RT1E
LM
H
BLOWER
SWITCH
B
C
O
1
2
2
5
8
7
3 6
TOP
WIPER/WASHER
SWITCH
TOP_WIPE_WASH_SW
1
FRONT
WASHER
PUMP
M
GROUND
POWER
TOP/REAR
WASHER
PUMP
M
GROUND
POWER
R_WIPE_SW
2
-7
5
2
+9
6
4
3
1
1
FRONT
WIPER
SWITCH
1
2
3
A/C
SWITCH
HEATER-A/C
BLOWER MOTOR
MOTOR
M
GROUND
POWER
-7
1
+8
2
3
FRONT
WASHER
SWITCH
REAR
WIPER
MOTOR
M
C
A
GROUND
PARK
RUN
FRONT
WIPER
MOTOR
M
H
L
P
GRD
FR_WIPE_MTR
TOP
WIPER
MOTOR
M
C
A
GROUND
PARK
RUN
COMPRESSOR
CLUTCH
T- STAT
F
35 F
BLOWER MOTOR
RESISTOR PACK
VALVE DRIVE MODULE
POWER
GROUND
145
205
BLOWER_7F
A
BLOWER_7F
B
BLOWER_7F
C
BLOWER_7F
D
BLOWER_7F
E
BLOWER_7F
F
AC_COND_3F
A
AC_COND_3F
B
AC_COND_3F
C
HVALVE_5F
C
HVALVE_5F
D
HVALVE_5F
A
190
200
VALVE
POTENTIOMETER
POT_3F
C
POT_3F
A
POT_3F
B
85
86
30
87
RELAY
87A
MOTORS
M
AC CONDENSER
M
SIG
PWR
GND
195
sht 1 SG1
sht 1 SG2
210
PRES. SW
1
2
sht3BU3D
sht 4 LP5A
sht 4 PH1A
K
SENS_BULK
B
SENS_BULK
ACPS_1F
1
ACPS_1M
1
AC_COMP_1F
1
AC_COMP_1M
1
sht 1 BA4A
sht 3 HZ6
MU7500H

Table of Contents

Related product manuals