EasyManua.ls Logo

Mitsubishi MR-JE-200B - 3.11 Grounding

Mitsubishi MR-JE-200B
294 pages
To Next Page IconTo Next Page
To Next Page IconTo Next Page
To Previous Page IconTo Previous Page
To Previous Page IconTo Previous Page
Loading...
3. SIGNALS AND WIRING
3 - 43
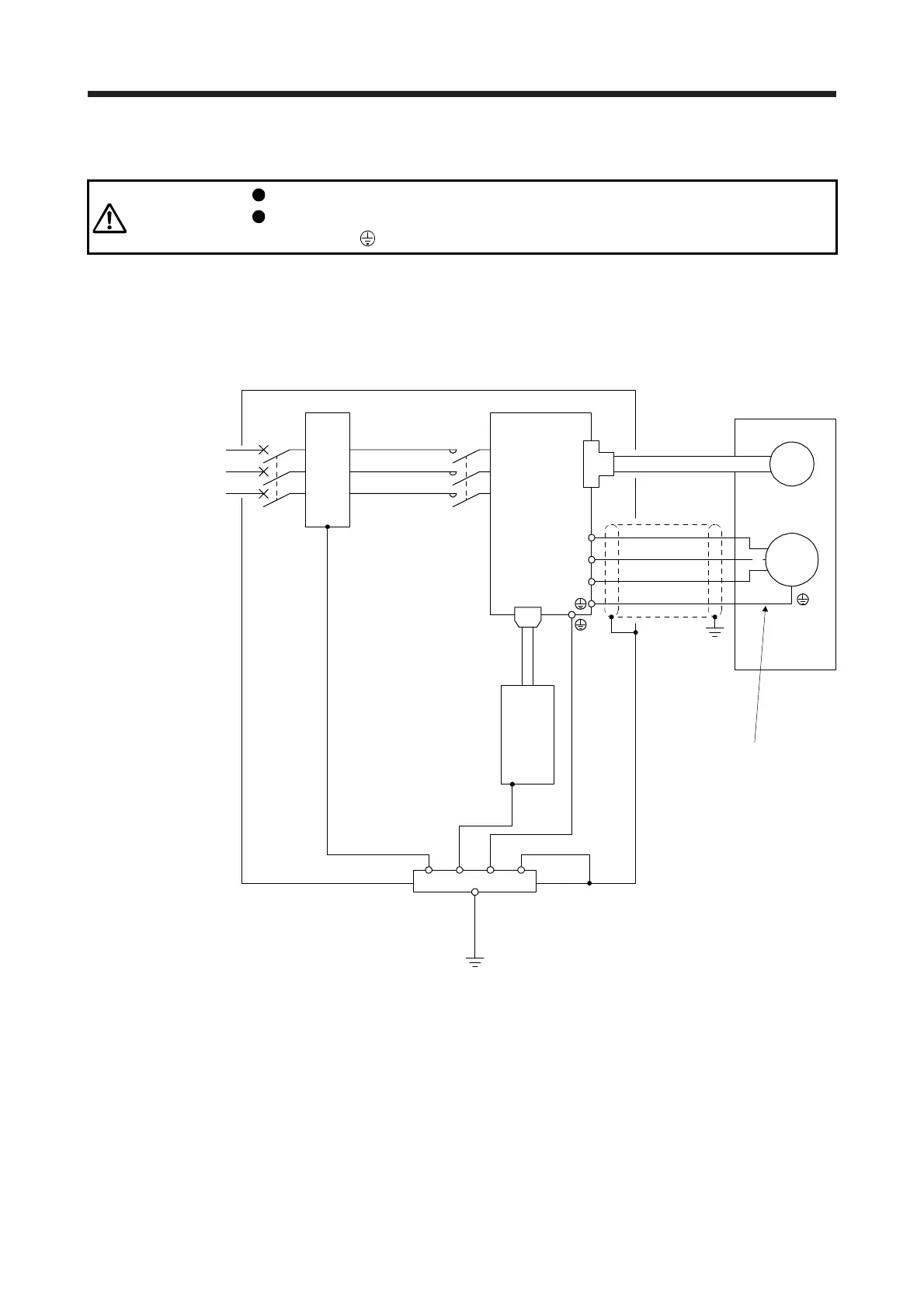
3.11 Grounding
WARNING
Ground the servo amplifier and servo motor securely.
To prevent an electric shock, always connect the protective earth (PE) terminal
(marked with
) of the servo amplifier to the protective earth (PE) of the cabinet.
The servo amplifier switches the power transistor on-off to supply power to the servo motor. Depending on
the wiring and ground cable routing, the servo amplifier may be affected by the switching noise (due to di/dt
and dv/dt) of the transistor. To prevent such a fault, refer to the following diagram and always ground.
To conform to the EMC Directive, refer to "EMC Installation Guidelines".
Ensure to connect the wire to
the PE terminal of the servo
amplifier. Do not connect the
wire directly to the grounding
of the cabinet.
Line filter
(Note)
Power
supply
V
U
Cabinet
Servo motor
M
U
V
W
W
Encoder
CN2
Servo amplifier
L1
L2
L3
CN1A
Protective earth (PE)
Outer
box
MC
MCCB
Servo system
controller
Note. For the power supply specifications, refer to section 1.3.

Table of Contents

Related product manuals