EasyManua.ls Logo

NAD S250 - Page 11

NAD S250
18 pages
Print Icon
To Next Page IconTo Next Page
To Next Page IconTo Next Page
To Previous Page IconTo Previous Page
To Previous Page IconTo Previous Page
Loading...
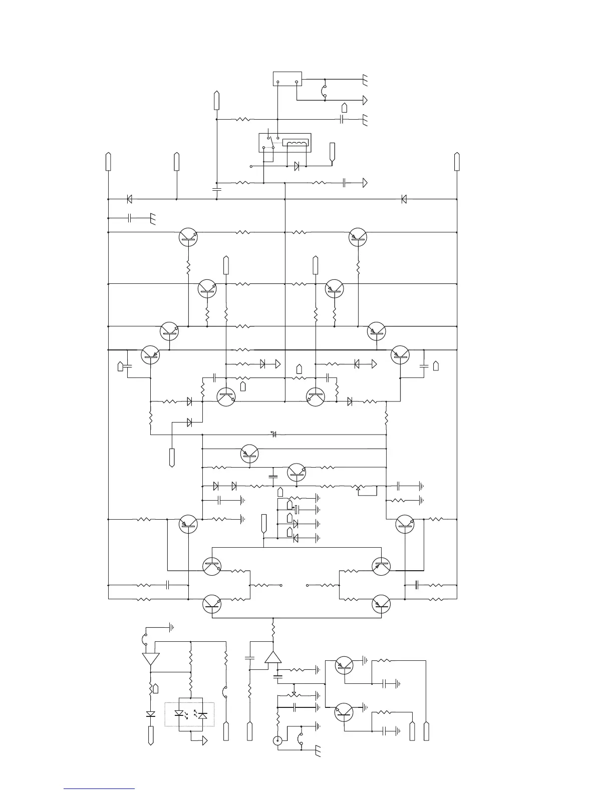
PROTECT
D90
IN4148
R53
330R
LED1
GREEN
RED
R90
560R
R50
2K2
R84
4K7
RYDRY
C3
1u/50V
1
3
2
+
-
U1A
NE5532
R4
2M2
R5
1K 1%
AMPOUT
R1
1K 1%
J2
C1
120pF
R71
50K
C2
0.1u/50V
R3
2M2
Q20
2SC2362K
Q21
2SA1016K
C8
10
C6
10
R86
300
R6
300
100V
100VFP FP
-VCTL
+VCTL
Q2
2SC2362K
Q3
2SC2362K
R7
1K5
C4
470pF
R11
182
R12
182
Q5
2SA1016K
Q6
2SA1016K
R17
1K5
R18
100
C5
470pF
R15
182
R16
182
R13
7K15
R14
7K15
Q4
2SA1360
R10
300
R23
100K
C7
68pF
D3
IN4148
D4
IN4148
R25
3K9
Q7
2SC3423
R19
300
R24
100K
C9
68pF
R26
1K
C30
0.1u /50V
Q8
2SC3423
R27
1K
D1 D2 R22
JPR
FDBK
R9
100R
-12V
+12V
1% 1%
1%
1%
1% 1%
FP
1%
CW
R29
33
Q9
2N4403
R28
20K
C11
22u/25V
20%
R32
100 FP
D5
IN3070
D6
IN3070
R87
680
Q12
2SC3423
R59
100
Q10
MPSA06
Q11
MPSA56
R33
100
R88
680
D7
IN3070
C22
0.01
R82
100
C23
0.01
R20
R8
R31
3K3
D9
IN3070
Q13
2SA1360
D8
IN3070
R30
3K3
C14
C15
Q14
2SC4793
R38
10 FP
R42
10 FP
R34
1K
R36
100 FP
Q16
2SD1975
R35
100
Q15
2SA1837
R37
100 FP
R43
10 FP
R39
10 FP
Q17
2SB1317
1
2
3
+
-
R
B
J3
W3
C21
R48
57K6
FDBK
4
6
5
3
2
1
RL1
D12
IN4004
C17
0.1/250V
R47
2R7
R46
57K6
C16
27pF
Q18
2SD1975
R40
0.22R
R41
0.22R
R44
0.22R
R45
0.22
Q19
2SB1317
C39
0.01
D10
IN4004
D11
IN4004
ILIMIT
AMPOUT
V-
V+
W1
FP
1000V
FP
5%
1/2W
FP 1/2W
FP
1/2W
20%
2W
RYDRV
TEST
LOCATION 11
5W
5W 5W
5W
1000V
1%
1%
4
4 4 4
7
4
4
4
4
TEST
LOCATION 12
4
1000V
1000V
1000V
1000V
7
-
5
6
+
U1B
5532
20%
CHGND GND
CW
B1-COLOUR
AGNDCHGND CHGND
R51
Jumper
D24
Jumper
GND
FP
GND
C10
4.7uF/100V
GND
-12V
AGND
POWER AMP 2

Related product manuals