EasyManua.ls Logo

NAD T 762 - Power Supply (Stand By)

NAD T 762
75 pages
Print Icon
To Next Page IconTo Next Page
To Next Page IconTo Next Page
To Previous Page IconTo Previous Page
To Previous Page IconTo Previous Page
Loading...
28
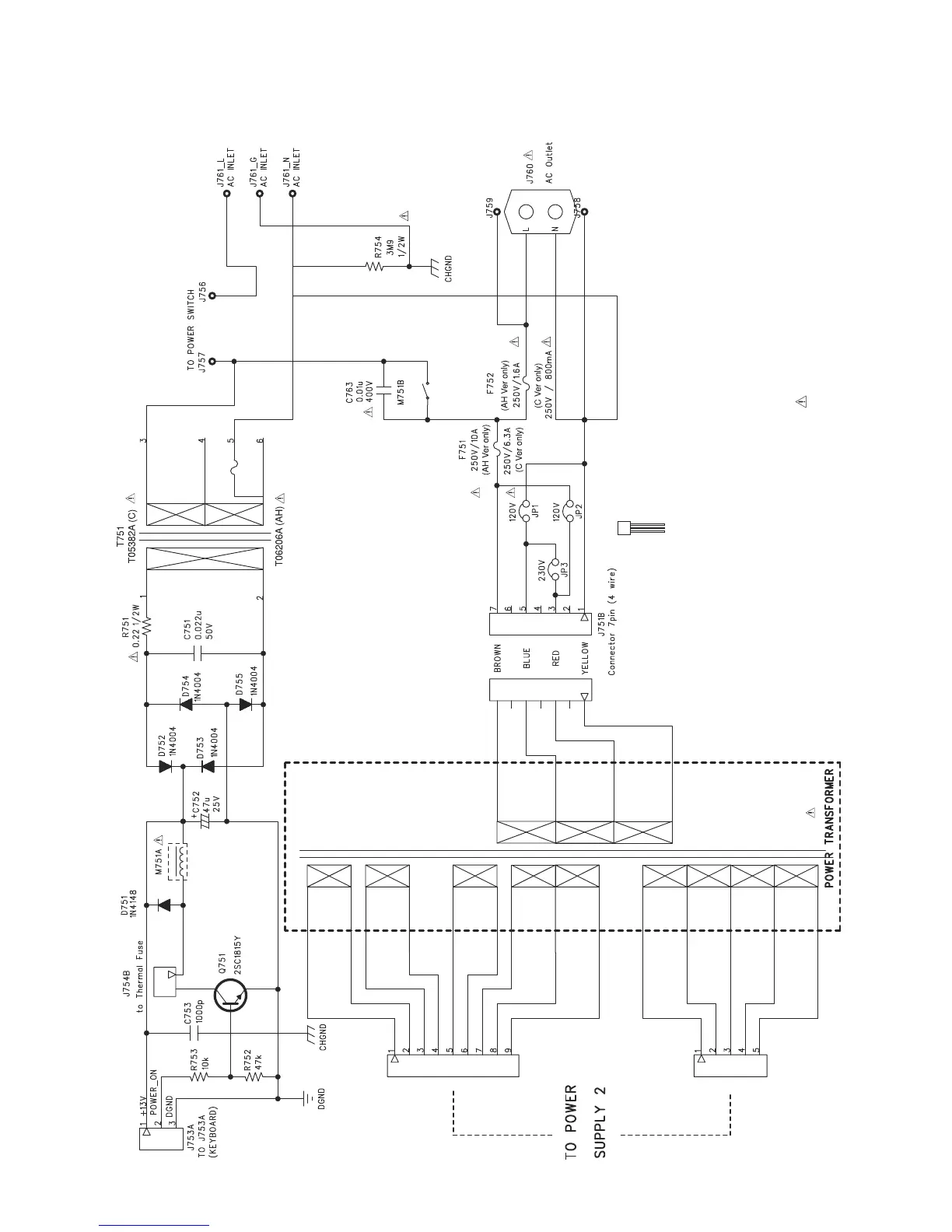
POWER SUPPLY (STAND BY)
(F)
(120V AH, only)
E C B
2SC1815
RESISTORS : F-FUSIBLE, UNLESS OTHERWISE SPECIFIED ARE CARBON FILM.
NOTE: 1. RESISTORS, UNLESS OTHERWISE SPECIFIED, ARE 1/6W, 5%.
2. COMPONENTS MARKED ā€œ
ā€ ARE SAFETY CRITIAL PARTS.