EasyManua.ls Logo

NAD T 762 - Front; Center Amplifier

NAD T 762
75 pages
Print Icon
To Next Page IconTo Next Page
To Next Page IconTo Next Page
To Previous Page IconTo Previous Page
To Previous Page IconTo Previous Page
Loading...
32
E C B
2SA1016
2SC2362
B C E
2SA1606
2SC4159
B C E
2SA2031
2SC5669
E C B
2SC1740S
E C B
2SB772
E C B
2SD600K
2SD631K
DTC123ESA
E C B
RN
RN
RN
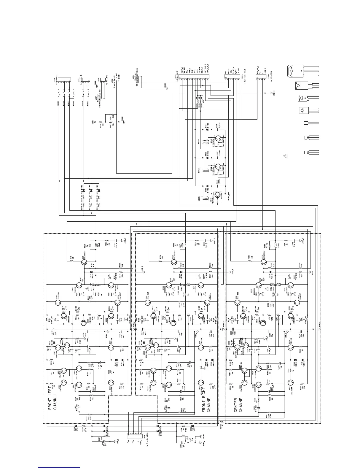
FRONT / CENTER AMPLIFIER
NOTE:
1. RESISTORS, UNLESS OTHERWISE SPECIFIED, ARE 1/6W, 5%.
2. ALL CERAMIC CAPACITORS, UNLESS OTHERWISE SPECIFIED, ARE 50V, 10%.
3. COMPONENTS MARKED ā€œ
ā€ ARE SAFETY CRITIAL PARTS.
RESISTORS : RN-CERAMIC CASE, MO-METAL OXIDE, UNLESS
OTHERWISE SPECIFIED ARE CARBON FILM.