EasyManua.ls Logo

Napoleon BGD36CFGN - Bgd36 Cfg Light Switch;Wiring Diagram

Napoleon BGD36CFGN
48 pages
Print Icon
To Next Page IconTo Next Page
To Next Page IconTo Next Page
To Previous Page IconTo Previous Page
To Previous Page IconTo Previous Page
Loading...
35
W415-0661 / 12.07.07
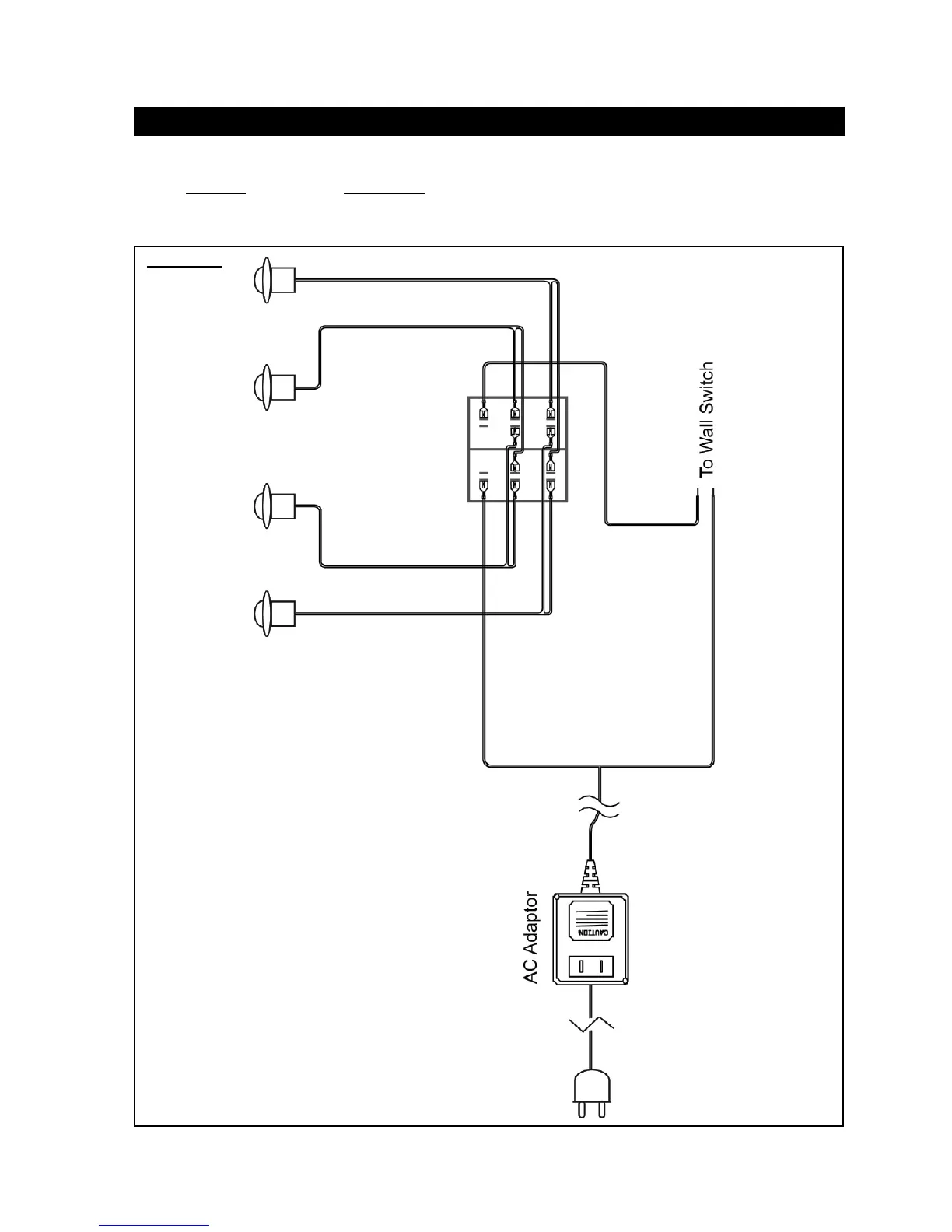
BGD36CFG LIGHT SWITCH / WIRING DIAGRAM
FIGURE 126
A wall switch must be installed in a convenient location for the light
operation.
The recommended maximum lead length depends on wire size:
WIRE SIZE MAX. LENGTH
14 gauge 100 feet
16 gauge 60 feet
18 gauge 40 feet
A 20’ length of millivolt wire is connected to the gas valve for the
light wall switch. However if a greater length is required route 2-
strand (solid core) wire through the electrical hole located at the
bottom left side of the unit.
NorthlineExpress.com
http://www.northlineexpress.com
Toll-Free 1-866-667-8454

Table of Contents

Related product manuals