EasyManua.ls Logo

Omron SYSDRIVE 3G3SV - Connection Diagram

Omron SYSDRIVE 3G3SV
64 pages
Print Icon
To Next Page IconTo Next Page
To Next Page IconTo Next Page
To Previous Page IconTo Previous Page
To Previous Page IconTo Previous Page
Loading...
/
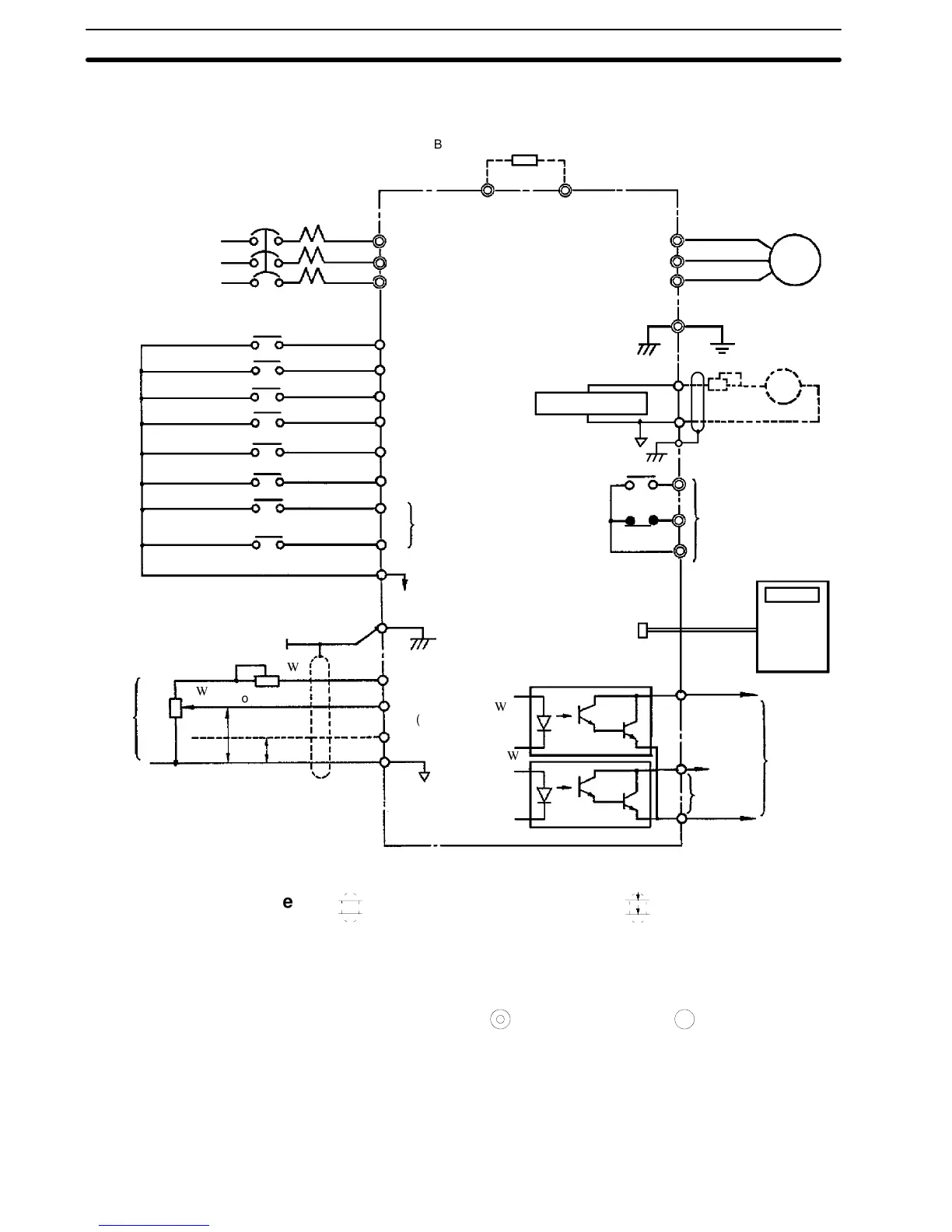
1-8-2 Connection Diagram
3-phase power supply 200/208/220 VAC,
50 Hz 200/208/220/230 VAC, 60Hz only
terminals L1 (R) and L2 (S) for
single-phase power supply
L1 (R)
L2 (S)
L3 (T)
L1 (R)
L2 (S)
L3 (T)
T1 (U)
T2 (V)
T3 (W)
IM
Fault contact output
contact capacity: less
than 1 A for 250 VAC
and 30 VDC
Analog output output
freq. 0 to +10 VDC.
Digital
operator
(optional)
Master
speed
freq.
com-
mand
MultI-func-
tion output
open col-
lector less
than 48 V
50 mA
MCCB
B1 B2
PP
4 to 20mA
Multi-function contact input
Sequence common terminal (0 v)
Open
collector 1
Shielded lead connection
terminal
Forward run/stop
Reverse run/stop
External fault input
Fault reset
Multi-step speed
setting 2
1
2
3
4
5
6
7
8
9
Multi-step speed
setting1
Jog operation
Accel/decel time
change
FM
14
15
16
Analog monitor
Open
collector 2
FLT-A
FLT-B
FLT-C
19
18
(20)
G(E)
20
10
13
11
12
17
0V
Power supply for speed setting;
+12 V 20 mA
Master command
0to10v(20k
(voltage command)
Master command
4to20mA(250
)
Braking resistor(optional, see note 4)
2k
0to+10V
(current
command)
3G3SV
2k
Note
1.
indicates shielded leads and
P
twisted-pair shielded
leads.
2. External terminal (10) of +12 V has maximum output current
capacity of 20 mA.
3. Terminal symbols: shows main circuit; shows control cir-
cuit.
4. Set overload relay when using braking resistor (type 3G3IV-
PERF150WJ).Also,use sequencer tobreakpowersupply side
on overload relay trip contact when using braking resistor or
braking resistor unit.

Section 1-8

Related product manuals