EasyManua.ls Logo

Oracle MICROS 700 Series

Default Icon
181 pages
To Next Page IconTo Next Page
To Next Page IconTo Next Page
To Previous Page IconTo Previous Page
To Previous Page IconTo Previous Page
Loading...
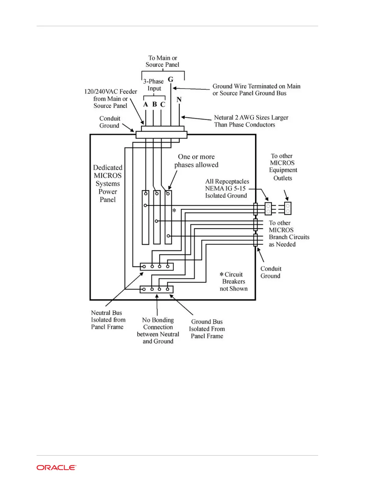
Figure 22-1 Preferred AC Power System Panel Wiring
This figure illustrates the preferred AC power system panel wiring. All branch circuits
include a separate neutral and equipment grounding conductor unless otherwise
indicated. Consult the AC Power Consumption section to determine the maximum
number of computers, workstations, and devices powered from a single circuit.
Notes on the Preferred AC Power System:
The figure above does not supplant national, state, or local electrical codes.
Install each Branch Circuit in a dedicated ferrous metal conduit with separate
neutral and ground conductors. Aluminum conduit is not acceptable.
Chapter 22
Preferred AC Power System
22-2

Table of Contents

Other manuals for Oracle MICROS 700 Series

Related product manuals