EasyManua.ls Logo

Panasonic CS-F14DD3E5 - Cu-B18 Dbe5

Panasonic CS-F14DD3E5
105 pages
To Next Page IconTo Next Page
To Next Page IconTo Next Page
To Previous Page IconTo Previous Page
To Previous Page IconTo Previous Page
Loading...
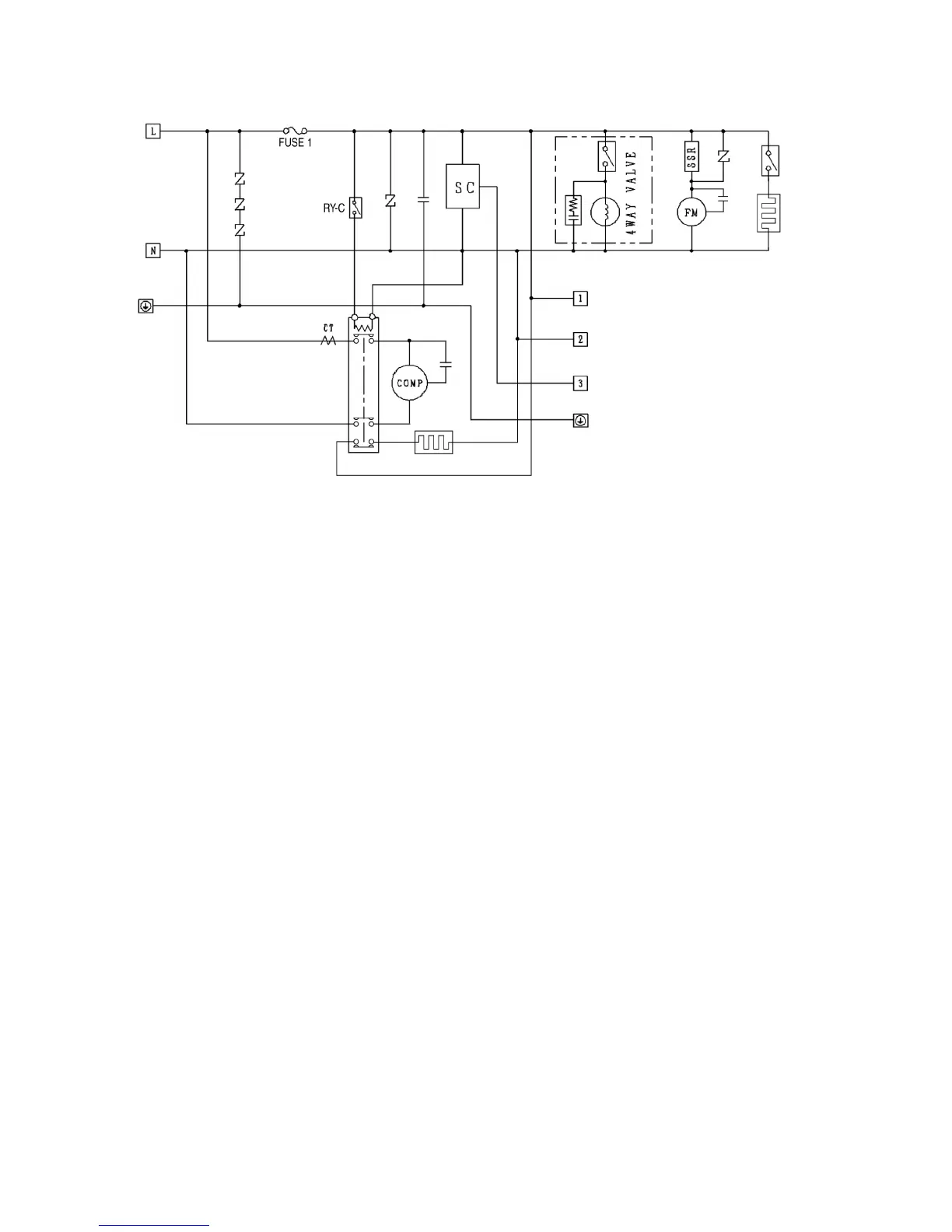
6.3. CU-B18DBE5
12

Table of Contents

Other manuals for Panasonic CS-F14DD3E5

Related product manuals