EasyManua.ls Logo

Panasonic CS-TZ60ZKEW - Outdoor Unit

Panasonic CS-TZ60ZKEW
235 pages
To Next Page IconTo Next Page
To Next Page IconTo Next Page
To Previous Page IconTo Previous Page
To Previous Page IconTo Previous Page
Loading...
52
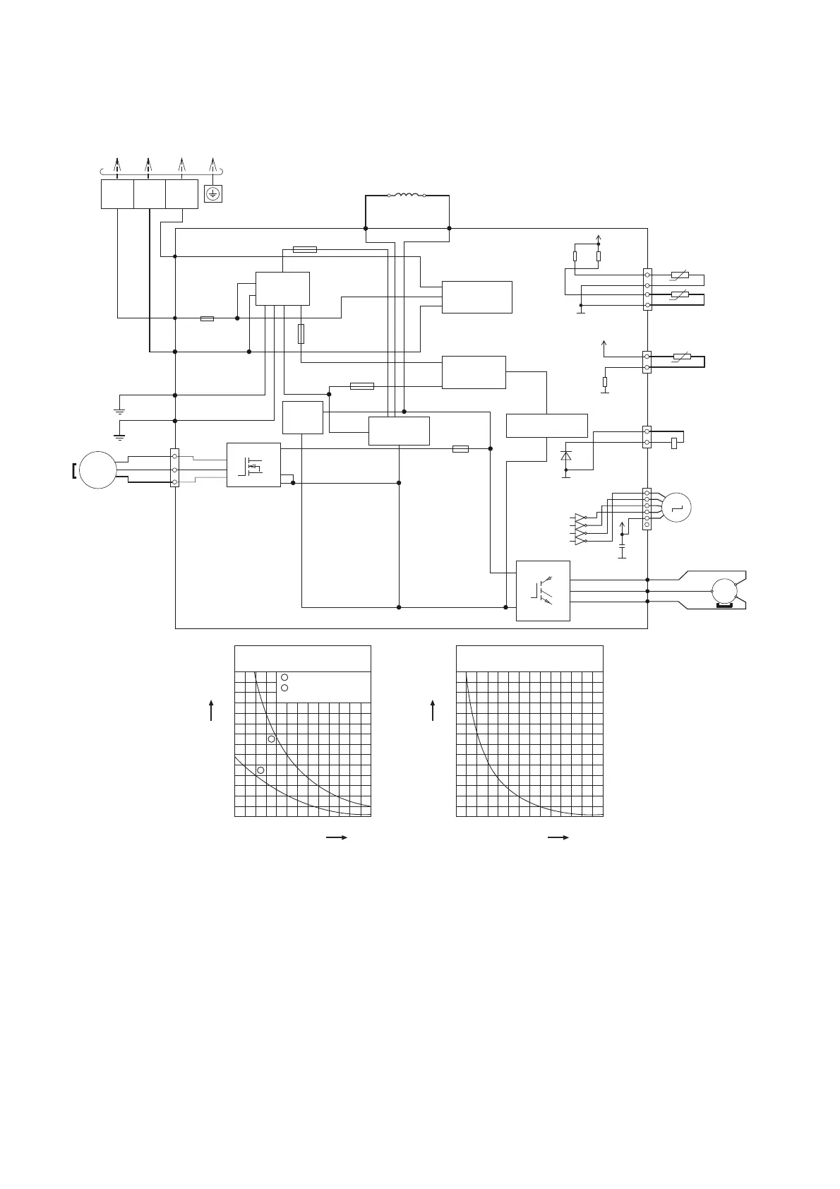
10.2 Outdoor Unit
10.2.1 CU-TZ20ZKE CU-TZ25ZKE CU-TZ35ZKE CU-TZ42ZKE CU-RZ25ZKE
CU-RZ35ZKE
OUTDOOR AIR TEMP.
SENSOR
(THERMISTOR)
PIPING TEMP. SENSOR
(THERMISTOR)
COMP. TEMPERATURE
SENSOR
(THERMISTOR)
U (RED) RED
P
FUSE104
T3.15A L250V
FUSE102
T3.15A L250V
FUSE105
(15A 250V)
FUSE103
T3.15A L250V
GRY
GRY
REACTOR
NOISE FILTER
CIRCUIT
COMMUNICATION
CIRCUIT
RECTIFICATION
CIRCUIT
PFC
CIRCUIT
RECTIFICATION
CIRCUIT
SWITCHING POWER
SUPPLY CIRCUIT
TERMINAL
BOARD
TO INDOOR UNIT
2
S1
3
BLK
GRN
GRN
FUSE 101
(20A 250V)
BRW
BLU
DATA
(
BLK
)
AC-BRW
(BRW)
AC-BLU
(BLU)
FG 1
(GRN)
FG 2
(GRN)
MS
1
ELECTRONIC CONTROLLER
W
U
V
IC19
CN-MTR2
(WHT)
10
16
14
3
5
3 ~
FAN
MOTOR
RAT2
(GRY)
RAT1
(GRY)
N
Q1
U
V
W
BLU
YLW
YLW
YLW
V (BLU)
W (YLW)
COMPRESSOR
MS
M
3 ~
CN –TANK
(WHT)
CN –TH
(WHT)
1
4
1
3
ELECTRO-MAGNETIC
COIL
(4-WAYS VALVE)
ELECTRO-MAGNETIC
COIL
(EXPANSION VALVE)
CN –HOT
(WHT)
CN-STM
(WHT)
1
3
1
6
5V
G5
R206
15k
1%
R205
15.8k
1%
5V
G5
R209
4.99k
1%
*D602
AK
G4A
14V
G4A
*C601
*IC3
13
14
15
16
4
3
2
1
Sensor (Thermistor)
Characteristics
70
60
50
40
30
20
10
0
-10 0 10
Temperature (
o
C)
Resistance (kΩ)
20 30 40 50
1
2
1
2
Outdoor Air Sensor
Outdoor Heat Exchanger
Sensor
Compressor Temp. Sensor
(Thermistor) Characteristics
70
60
50
40
30
20
10
0
20 40 60
Temperature (
o
C)
Resistance (kΩ)
80 100 120 140

Table of Contents

Other manuals for Panasonic CS-TZ60ZKEW

Related product manuals