EasyManua.ls Logo

Panasonic CU-10ME1XPK - Function; Outdoor Unit Refrigerant System Diagram

Panasonic CU-10ME1XPK
643 pages
Print Icon
To Next Page IconTo Next Page
To Next Page IconTo Next Page
To Previous Page IconTo Previous Page
To Previous Page IconTo Previous Page
Loading...
Function PACD011001C2
226 Function Urban Multi “MX1R, ME1R Series” Using R-407C
1. Function
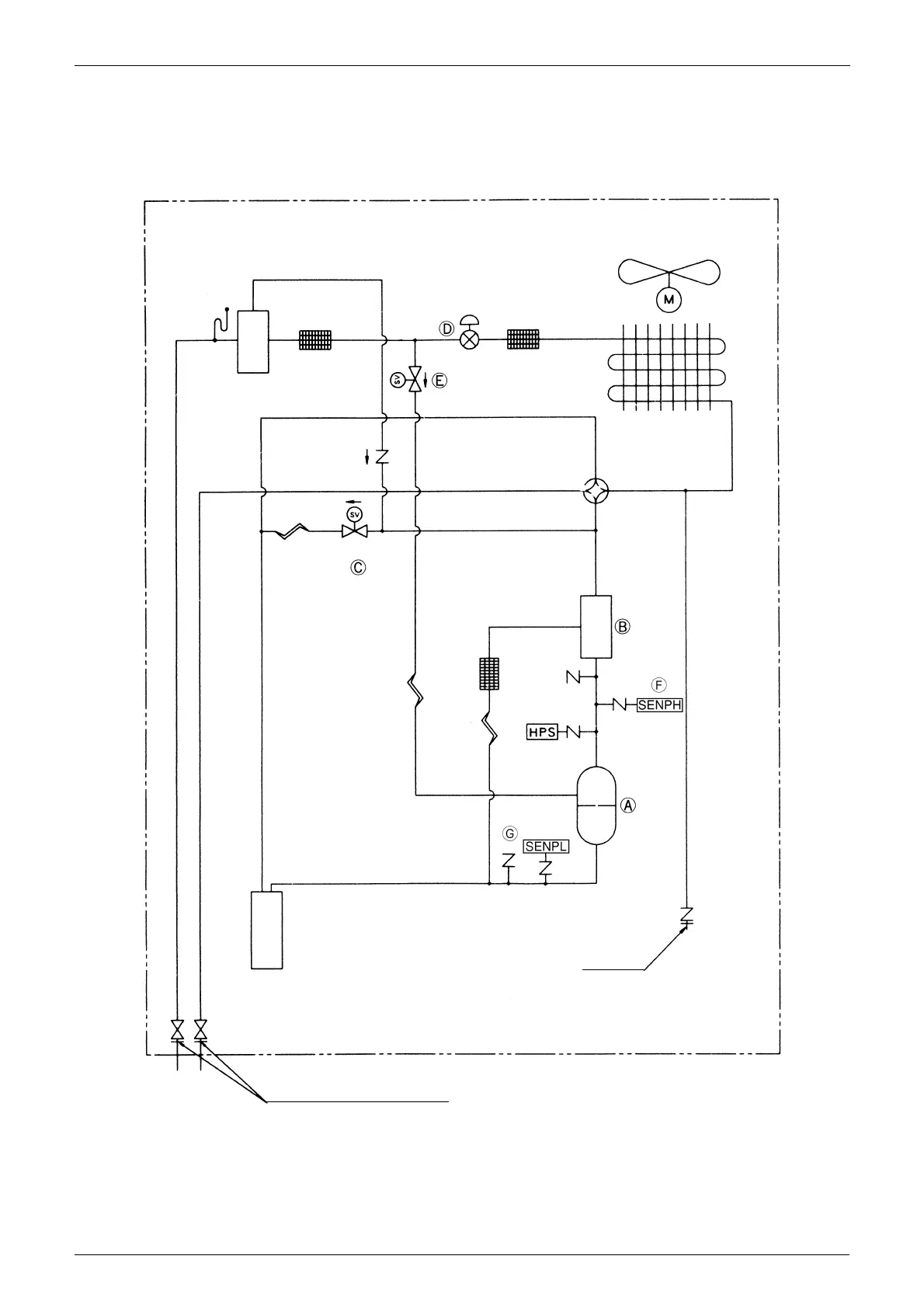
1.1 Outdoor Unit Refrigerant System Diagram
1.1.1 CU - 5MX1SPP
Receiver
Filter
Electronic
expansion valve
Filter
Solenoid valve
Fan
Heat exchanger
Capillary tube
Solenoid valve
4-way changeover valve
Capillary tube
Capillary tube
Filter
Oil
separator
Pressure sensor
(High pressure)
High pressure
switch
Comp-
ressor
Pressure sensor
(Low
pressure)
Accumulator
Gauge port
Stop valve
(With service port on field piping side)
(M006)

Table of Contents

Other manuals for Panasonic CU-10ME1XPK

Related product manuals