EasyManua.ls Logo

Panasonic CU-10ME1XPK - ME1 Series (Heat Recovery)

Panasonic CU-10ME1XPK
643 pages
Print Icon
To Next Page IconTo Next Page
To Next Page IconTo Next Page
To Previous Page IconTo Previous Page
To Previous Page IconTo Previous Page
Loading...
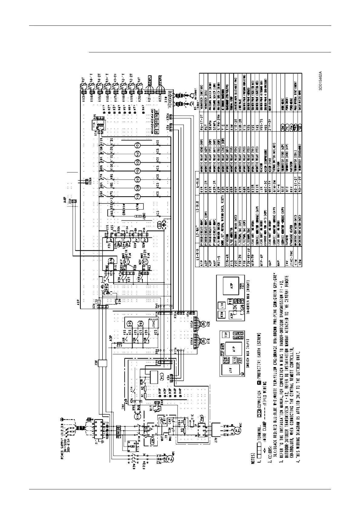
Wiring Diagrams (Outdoor Unit) PACD011001C2
564 Appendix
1.2 ME1 Series (Heat Recovery)
CU-8·10ME1XPA

Table of Contents

Other manuals for Panasonic CU-10ME1XPK

Related product manuals