EasyManua.ls Logo

Panasonic CU-10ME1XPK - Function; Outdoor Unit Refrigerant System Diagram

Panasonic CU-10ME1XPK
643 pages
Print Icon
To Next Page IconTo Next Page
To Next Page IconTo Next Page
To Previous Page IconTo Previous Page
To Previous Page IconTo Previous Page
Loading...
Function PACD011001C2
10 Function Urban Multi “MX1, ME1 Series” Using R-22
1. Function
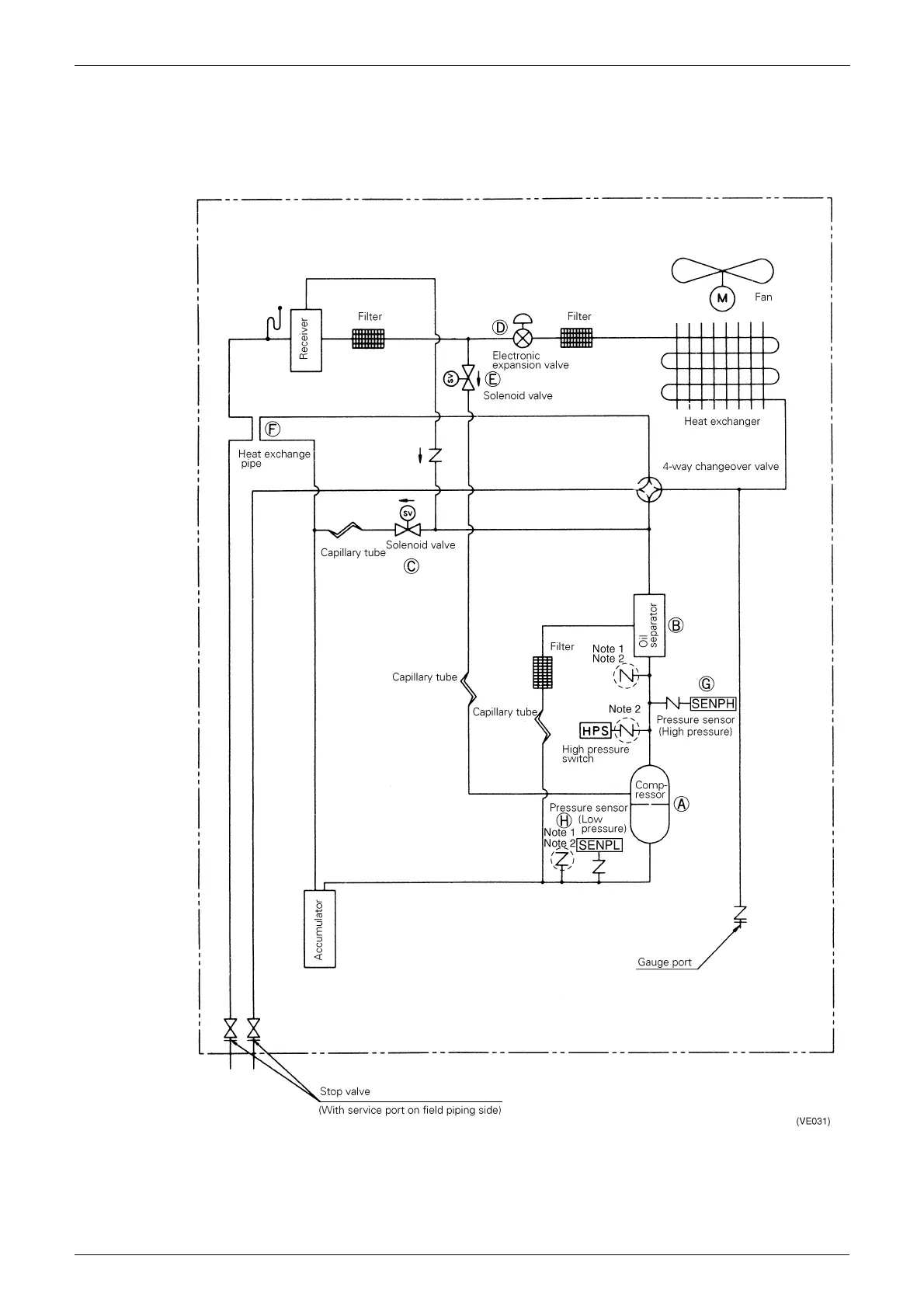
1.1 Outdoor Unit Refrigerant System Diagram
1.1.1 CU-5MX1SPE

Table of Contents

Other manuals for Panasonic CU-10ME1XPK

Related product manuals