EasyManua.ls Logo

Panasonic CU-10ME1XPK - Page 249

Panasonic CU-10ME1XPK
643 pages
Print Icon
To Next Page IconTo Next Page
To Next Page IconTo Next Page
To Previous Page IconTo Previous Page
To Previous Page IconTo Previous Page
Loading...
Function PACD011001C2
228 Function Urban Multi “MX1R, ME1R Series” Using R-407C
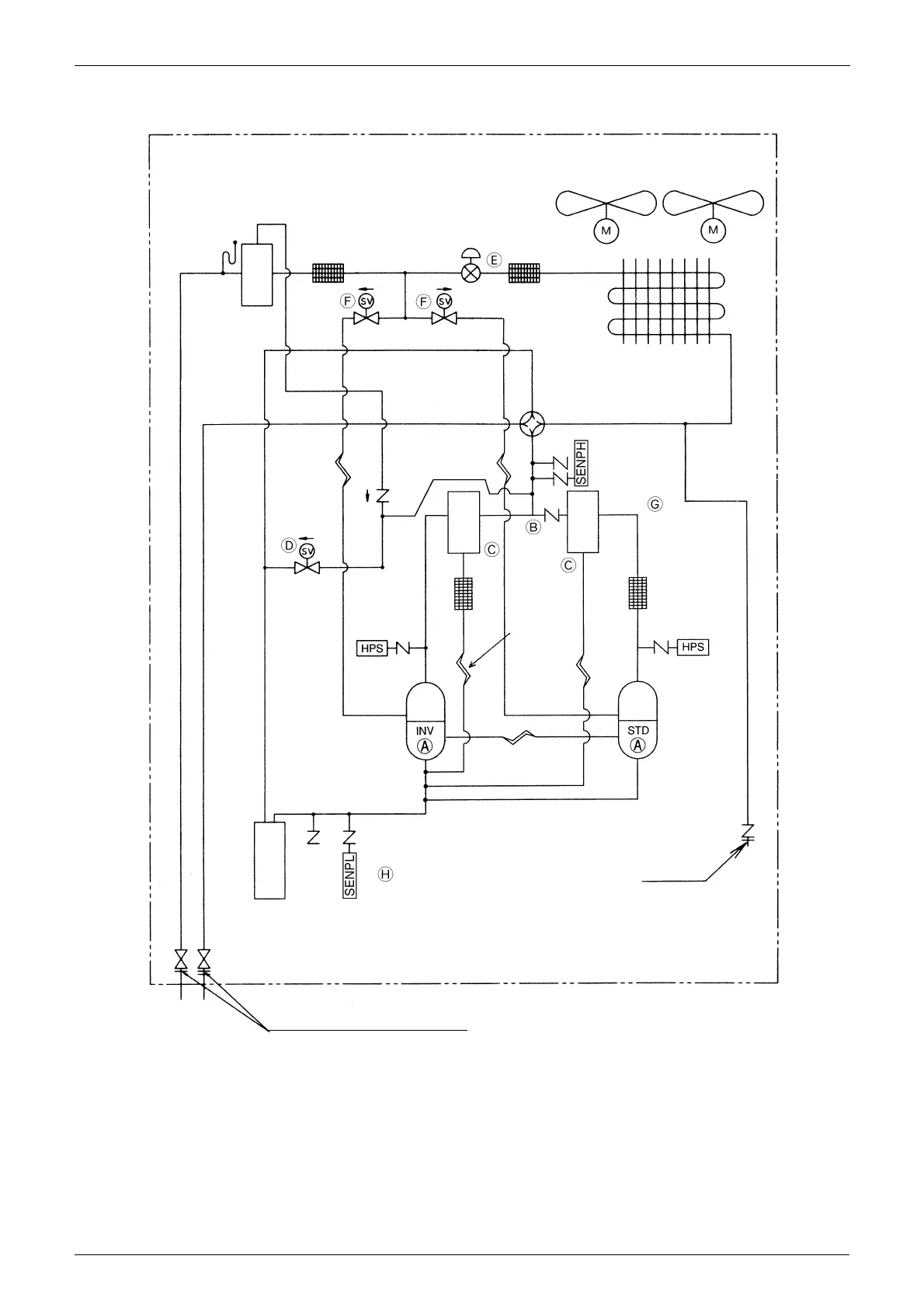
1.1.2 CU-8·10MX1SPP
Receiver
Filter
Solenoid
valve
Solenoid
valve
Electronic
expansion
valve
Filter
Fan Fan
Heat exchanger
4-way changeover valve
Capillary tube
Capillary tube
Pressure sensor
(High pressure)
Solenoid valve
Oil
separator
Oil
separator
Filter
Filter
High pressure
switch
Inverter
comp-
ressor
Capillary tube
Capillary tube
Standard
comp-
ressor
High pressure switch
Accumulator
Pressure sensor
(Low pressure)
Gauge port
This piping diagram shows the inverter compressor on the left side,
but it is located on the right side on an actual machine.
Stop valve
(With service port on field piping side)
(M007)

Table of Contents

Other manuals for Panasonic CU-10ME1XPK

Related product manuals