EasyManua.ls Logo

Panasonic KX-TG2360JX

Panasonic KX-TG2360JX
109 pages
To Next Page IconTo Next Page
To Next Page IconTo Next Page
To Previous Page IconTo Previous Page
To Previous Page IconTo Previous Page
Loading...
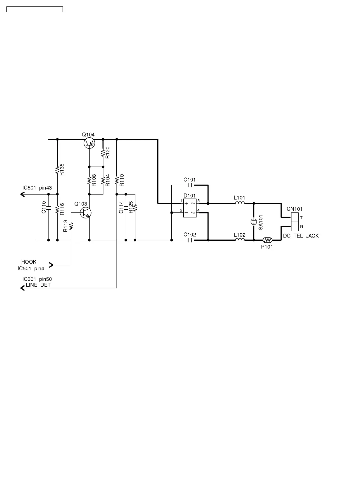
17.8. Parallel Connection Detect Circuit
Function:
In order to disable call waiting and stutter tone functions when using telephones connected in parallel, it is necessary to have a
circuit that judges whether a telephone connected in parallel is in use or not. This circuit determines whether the telephone
connected in parallel is on hook or off hook by detecting changes in the T/R voltage.
Circuit Operation:
Parallel connection detection when on hook:
When the set is on hook, the voltage is monitored at DSP (DCIN0). There is no parallel connection if the voltage is 2.50 V or higher,
while a parallel connection is deemed to exist if the voltage is lower.
Parallel connection detection when off hook:
When the set is off hook, the voltage is monitored at DSP (DCIN1); the presence/absence of a parallel connection is determined
when the voltage changes by 0.2 V or more.
78
KX-TG2360JXS / KX-TGA236JXS

Table of Contents

Related product manuals