EasyManua.ls Logo

Panasonic NN-GD366M - 1 SCHEMATIC DIAGRAM; Wiring Diagram

Panasonic NN-GD366M
31 pages
Print Icon
To Next Page IconTo Next Page
To Next Page IconTo Next Page
To Previous Page IconTo Previous Page
To Previous Page IconTo Previous Page
Loading...
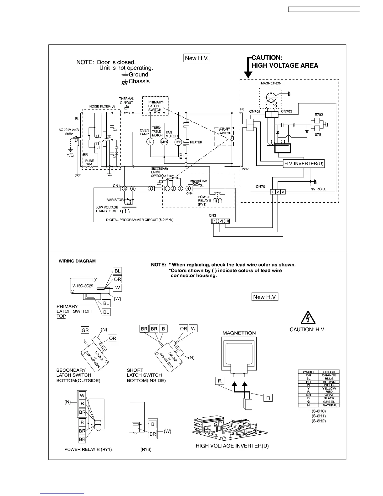
1 SCHEMATIC DIAGRAM
5
NN-GD376S / NN-GD366M / NN-GD356W

Table of Contents

Related product manuals