EasyManua.ls Logo

Payne PH3Z024 - Typical Single-Phase Unit Electrical Diagram

Payne PH3Z024
22 pages
Print Icon
To Next Page IconTo Next Page
To Next Page IconTo Next Page
To Previous Page IconTo Previous Page
To Previous Page IconTo Previous Page
Loading...
FIELD
SUPPLY
UNIT ONLY PO_
MAXIMUM WIRE
SIZE 2 AWG
EOUIP_GND
DR @ D_
SCHEMATIC
2081230-1-60
OUTDOORFAN
SECTION
r_
E5
r_
[_
I
I
L
COMP SOl ENO D
UNIT COMPONENT ARRANGEMENT
CONTROL BOX AREA
53_
_ DErRos r_R
HOARD CONTROL
HOARD
COMP
c
R 24V SPLICE
BOX
50ZH500374 10.(
A06405
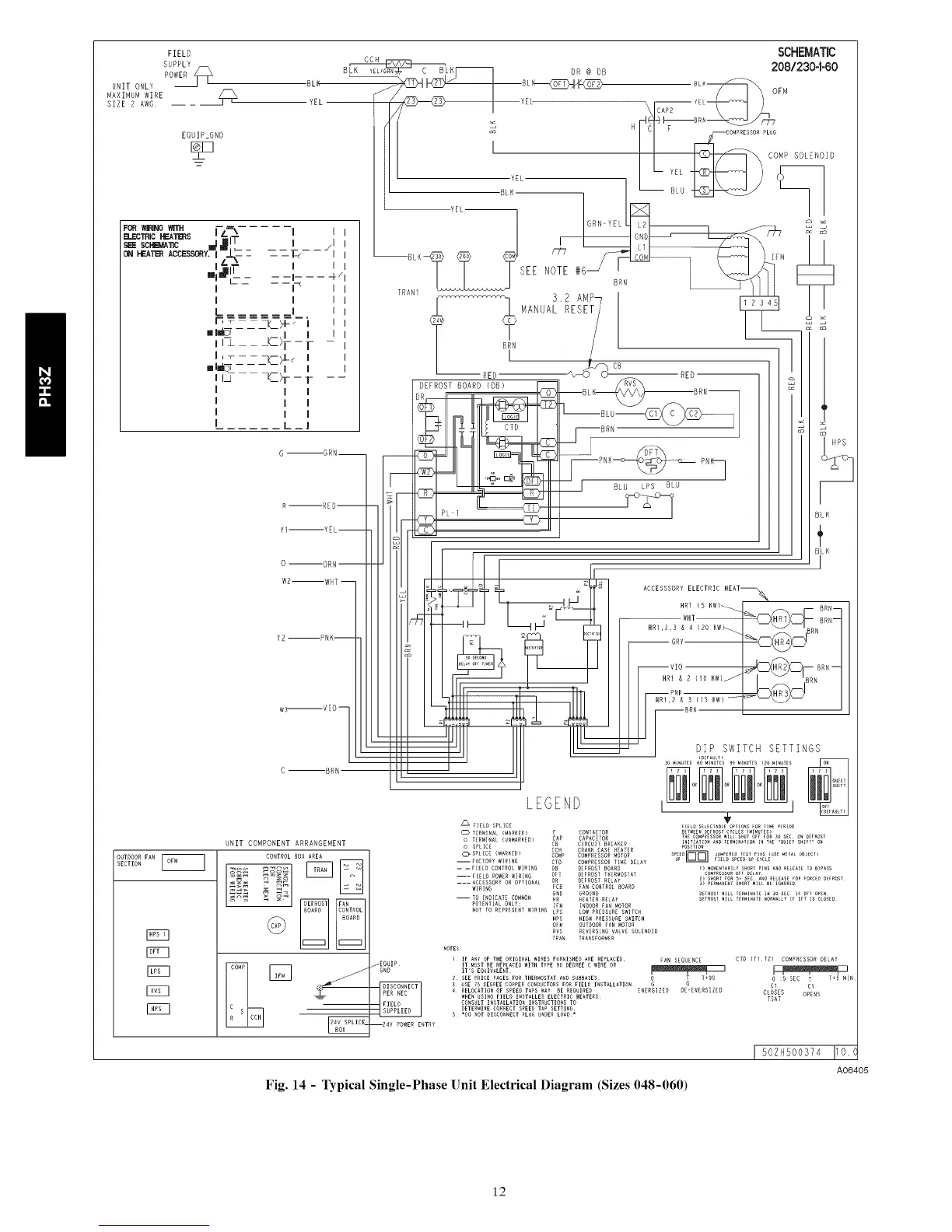
Fig. 14 - Typical Single-Phase Unit Electrical Diagram (Sizes 048-060)
12

Related product manuals