EasyManua.ls Logo

Payne PH3Z024 - Typical Three-Phase Unit Electrical Diagram

Payne PH3Z024
22 pages
Print Icon
To Next Page IconTo Next Page
To Next Page IconTo Next Page
To Previous Page IconTo Previous Page
To Previous Page IconTo Previous Page
Loading...
BLK
YEL
UNIT ONLY
MAXIMUM WIPE
SIZE z AWG
FIELD
SUPPLY
____
POWER
__ BLU
EOUIP_GND
SEESC_C ,am I I I
ON I-IEA"I'_ ACCESSORY. I _L'-- - -- -- k< I I
/"" '_ I I I
_Emil
mJ_r L........ I-- -- -- -I/l
I_,_ I-_ I I
iI _JIT=
I I
--GRN--
R--RED--
Y --YEL--
0 --ORN --
WR--W _T --
W3--VIO--
/
--BLK_
[RANI
I
DR @ DB
B_
YE_
SCHEMATIC
208/230-3-60
BLR_ OFM
CAP2 YEL
O_PRESSORPLUG
_EL
BLN ]G N
SEE NOTE #
C ---BRN
UNIT COMPONENT ARRANGEMENT
BRN
I
RED
DEFROST BOARD (DB)
PL I
ACCESSSORY ELECTRIC HEAT_
--I
DIP SWITCH SETTINGS
OUTDOOR FAN
SECTION
COI_TROLBOX AREA
_EQUIP
GRD
--Z4V POWER ENTRY
LEGEND
HRI (5 KW}_ "_ BRN
.WriT............._{_ BR_4
/
HRI,2 & 3 {15 IIW} --_
--BRN
_FIELD SPLICE
'_'TER_IRAL(NARKED) C CO_TACTOR
a TERN_NAL<URMARKED_ cCBAP CAPACITOR
0 SPLICE C_RCU_TBREAKER
_SPEICE (MARKED) CC_ CRANK CASEF_EA_ER
COMP COMPRESSORMOTOR
--PAC_ORY W_R_G CTO COmPReSSORrI_E DELAY
-- --FIELD CONTROLWIRING O_ DEFROSTBOARD
--- PILED POWER WIRIRG DF_ DEFROSTTHERMOSTAT
----ACC_SSOR_OR OPTiOnAL DR D_FROSTR_L_Y
WIRING _CD PAR CORTROLBOARD
GND GROUND
--TO _ND_CA]ECOMMON HR HEATER RE_AY
POtENTiALO_LY: IFM I_DOOR FA_ NOTOR
NO_ TO REPRESEN__R_NG _PS _OW PRESSURESWl]C_
HPS HIGHPRESSURESWITCH
OFM OUTDOOR_A_ _OTOR
RVS REVERSINGVALVESOLEnOiD
TRAN TRANSFORMER
NOTES:
IIr ANY OF THE ORIGINAL_IRESr_J_HEDARE REPLACED,
IT_UST BE REPLACEDWITHTYPE_0 _EGRE[C _IREOR
IT'SEQUIVALENT
_ SEE PRICEPAGESFOR THERMOSTATA_D SUB_ASES
USE 7SDEGREECOPPERCONDUCTORSfOR rIELD INST_LLATION
4 FACTORYWIRINGFOR SPEE_SELECTORPLUG
02_=I
O_O=_
03_=I
04Z=_
5 RELOCATIONor SPEEDTAPS_AY BE REQUIRED
WHEN_S[_GFIELD I_STALLEDELECTRICHEATERS
CONSULTINSTALLATIONI_STRUCTIO_STO
DETERMINECORRECTSPEEDTAP SETTING
_ %O _OT D_SCO_NECTPLUGU_DERLOAD'
DEFROST _IL_ I_R_INAT_ ]N 30 SIC IF _F_ OPeN
D{FROST_ILLT{R_NAT{_ORMALLYIF_FI _sCLOSED
FA_ SEQUENCE CTD (TI,TE} COMPRESSOR DELAY
ENERGIZED DEENERGIZED CLOSES OPENS
TSAT
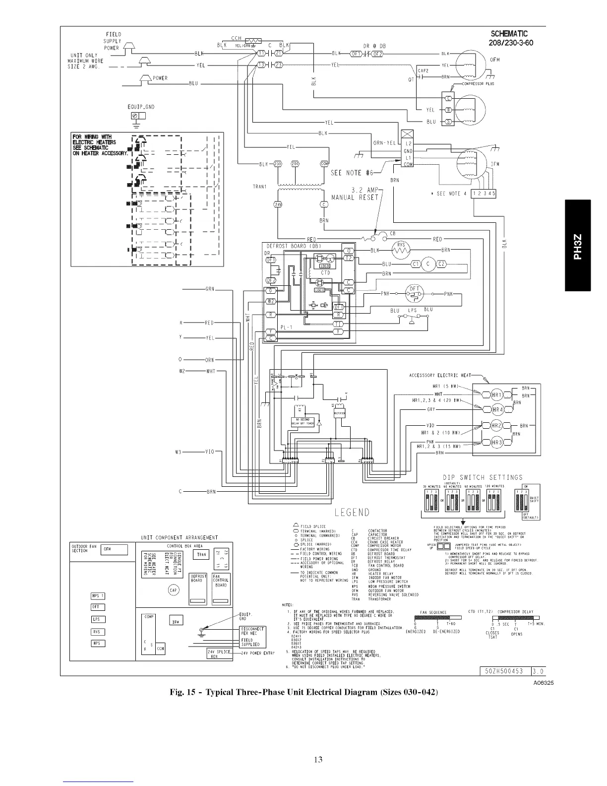
Sizes 030-042)
I 50ZN500453 Iso
A06325
Fig. 15 - Typical Three-Phase Unit Electrical Diagram
13

Related product manuals