EasyManua.ls Logo

PeerlessBoilers Peerless PureFire PFC-460 - Page 27

PeerlessBoilers Peerless PureFire PFC-460
90 pages
Print Icon
To Next Page IconTo Next Page
To Next Page IconTo Next Page
To Previous Page IconTo Previous Page
To Previous Page IconTo Previous Page
Loading...
25
WATER PIPING AND CONTROLS
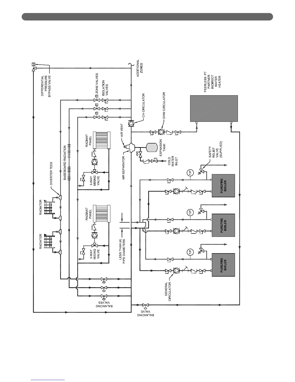
Figure 4.8: Three Boilers, Primary/Secondary with Four Zones (Zone Valves)

Table of Contents

Related product manuals