EasyManua.ls Logo

Philips DVP620VR/00 - Page 135

Philips DVP620VR/00
398 pages
Print Icon
To Next Page IconTo Next Page
To Next Page IconTo Next Page
To Previous Page IconTo Previous Page
To Previous Page IconTo Previous Page
Loading...
1-11-5
H9622BLP
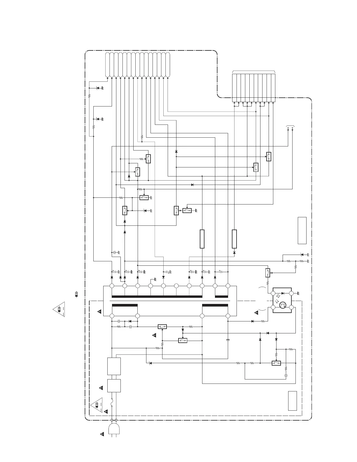
Power Supply Block Diagram
A V
AC1001
F1001
1A 250V
LINE
FILTER
L1001
D1001 - D1004
BRIDGE
RECTIFIER
2
4
Q1001
Q1003
Q1008
8
7
1
23
4
IC1001
ERROR
VOLTAGE DET
T001
Q055
Q052
Q056
MAIN CBA
F
HOT CIRCUIT. BE CAREFUL.
20
19
18
17
16
15
14
13
12
11
Q1006
Q1005
Q1011
Q031
1 EV+1.2V
2 EV+1.2V
3 EV+3.3V
4 EV+3.3V
5 EV+3.3V
7 DVD-P-ON+5V
8 EV+11V
9 EV+11V
6
DVD-P-ON+3.3V
17 PWRCON
IC1004
+3.3V REG.
IC1002
+1.2V REG.
CN1001
Q1004
P-ON+5V
DVD-P-ON+12V
-FL
AL+18V
F2
F1
EV+3.3V
DVD-P-ON+3.3V
AL+33V
P-ON+9V
AL-30V
AL+12V
TIMER+5V
AL+5V
DVD-P-ON+5V
NOTE :
The voltage for parts in hot circuit is measured using
hot GND as a common terminal.
CAUTION
FOR CONTINUED PROTECTION AGAINST FIRE HAZARD,
REPLACE ONLY WITH THE SAME TYPE FUSE.
ATTENTION : POUR UNE PROTECTION CONTINUE LES RISQES
D'INCELE N'UTILISER QUE DES FUSIBLE DE MEMO TYPE.
RISK OF FIRE
-REPLACE FUSE AS MARKED.
"This symbol means fast operating fuse."
"Ce symbole reprèsente un fusible à fusion rapide."
A V
F
TO DVD MAIN
CBA UNIT
CN401
TO
SERVO/SYSTEM
CONTROL
BLOCK DIAGRAM
P-ON-L
P-DOWN-L
CAUTION !
Fixed voltage ( or Auto voltage selectable ) power supply circuit is used in this unit.
If Main Fuse (F1001) is blown, check to see that all components in the power supply
circuit are not defective before you connect the AC plug to the AC power supply.
Otherwise it may cause some components in the power supply circuit to fail.
Q057
COLD
HOT
www.freeservicemanuals.info

Table of Contents

Related product manuals