EasyManua.ls Logo

Philips DVP620VR/00 - Page 136

Philips DVP620VR/00
398 pages
Print Icon
To Next Page IconTo Next Page
To Next Page IconTo Next Page
To Previous Page IconTo Previous Page
To Previous Page IconTo Previous Page
Loading...
1-11-6
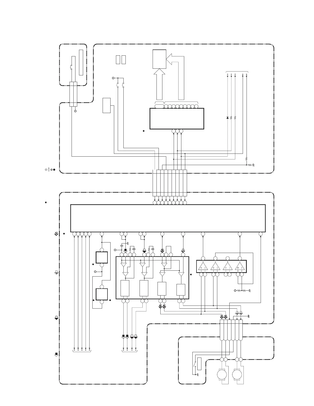
BLOCK DIAGRAMS <DVD SECTION>
H9622BLSD
DVD System Control / Servo Block Diagram
2
28
1
12
7
8
9
10
11
REMOTE
SENSOR
RM2001
1G
7G
~
23
17
~
a
b
c
d
e
FP-STB
REMOTE-VIDEO
DISPLAY-CLK
DISPLAY-DATA
DISPLAY-ENA
FP-DIN
FP-CLK
GRID FIP
SEGMENT
FIP502
IC571
MAIN CBA
(FIP DRIVER)
13
14
16
f
g
h
i
FOCUS SERVO SIGNAL
TRACKING SERVO SIGNAL
SLED SERVO SIGNAL SPINDLE SERVO SIGNAL
TO SERVO/SYSTEM
CONTROL BLOCK
DIAGRAM
<VCR SECTION>
DVD-POWER
CN401 CN1001
DVD-PLAY
DVD-STOP
DVD-POWER
DVD-OPEN/CLOSE
EV+3.3V
EV+3.3V
SW2001
CN2002CN2003
DVD OPEN/CLOSE
1 EV+3.3V
1
2
DVD-OPEN/CLOSE
2
DVD OPEN/CLOSE CBA
SW2002 STOP
SW2003 PLAY
53
54
65
68
82
60
61
67
REMOTE
59
DVD MAIN CBA UNITDRIVE CBA
IC301
(SERVO DRIVE)
CN301
M
SLED
MOTOR
M
SPINDLE
MOTOR
IC101
(MICRO CONTROLLER)
+
-
+
-
+
-
+
-
+
-
+
-
+
-
SLED
MOTOR
DRIVE
FOCUS
ACTUATOR
DRIVE
SPINDLE
MOTOR
DRIVE
TRACKING
ACTUATOR
DRIVE
147
TRAY-IN
SLD
75
SPDL
76
TRACKING
DRIVE
148
FOCUS DRIVE
66
TO DIGITAL SIGNAL
PROCESS BLOCK
DIAGRAM
FS(+)
FS(-)
TS(+)
TS(-)
TO DVD
VIDEO/ AUDIO
BLOCK DIAGRAM
ADAC-MD
ADAC-MC
ADAC-ML
ADAC-MC
ADAC-ML
PCM-SCLK
A-MUTE
ADAC-MD
A-MUTE
PCM-SCLK
TRAY-IN
3SP(+)
4SP(-)
5TRAY-IN
6GND
7SL(-)
8SL(+)
VREF
RESET73
RESET
IC462
1 3
+3.3V
IC202
(OP AMP)
15
16
14
13
12
11
17
18
23
6
4
5
3
1
2
25
24
27
26
81
SL-AMP
143
SP-ROT
+3.3V
1
2
6
7
5
3
9
8
10
13
14
12
146
FD-OFST
139
TD-OFST
DVD-PLAY 25
25
DVD-STOP 26
26
DVD-POWER 23
23
OPEN/CLOSE 24
24
DVD-PLAY 25
25
DVD-STOP 26
26
DVD-POWER 23
23
DVD-OPEN/CLOSE
24
24
FP-DOUT(NU) 21
21
FP-STB 20
20
FP-DIN 19
19
FP-CLK 18
18
REMOTE 22
22
FP-DOUT(NU)
FP-STB
FP-DIN
FP-CLK
" " = SMD
TEST POINT INFORMATION
:INDICATES A TEST POINT WITH A JUMPER WIRE ACROSS A HOLE IN THE PCB.
:USED TO INDICATE A TEST POINT WITH A COMPONENT LEAD ON FOIL SIDE.
:USED TO INDICATE A TEST POINT WITH NO TEST PIN.
:USED TO INDICATE A TEST POINT WITH A TEST PIN.
RESET
IC461
2 1
57
56
86
88
163
www.freeservicemanuals.info

Table of Contents

Related product manuals