EasyManua.ls Logo

Philips DVP620VR/00 - Page 230

Philips DVP620VR/00
398 pages
Print Icon
To Next Page IconTo Next Page
To Next Page IconTo Next Page
To Previous Page IconTo Previous Page
To Previous Page IconTo Previous Page
Loading...
1-11-6
H9723BLSD
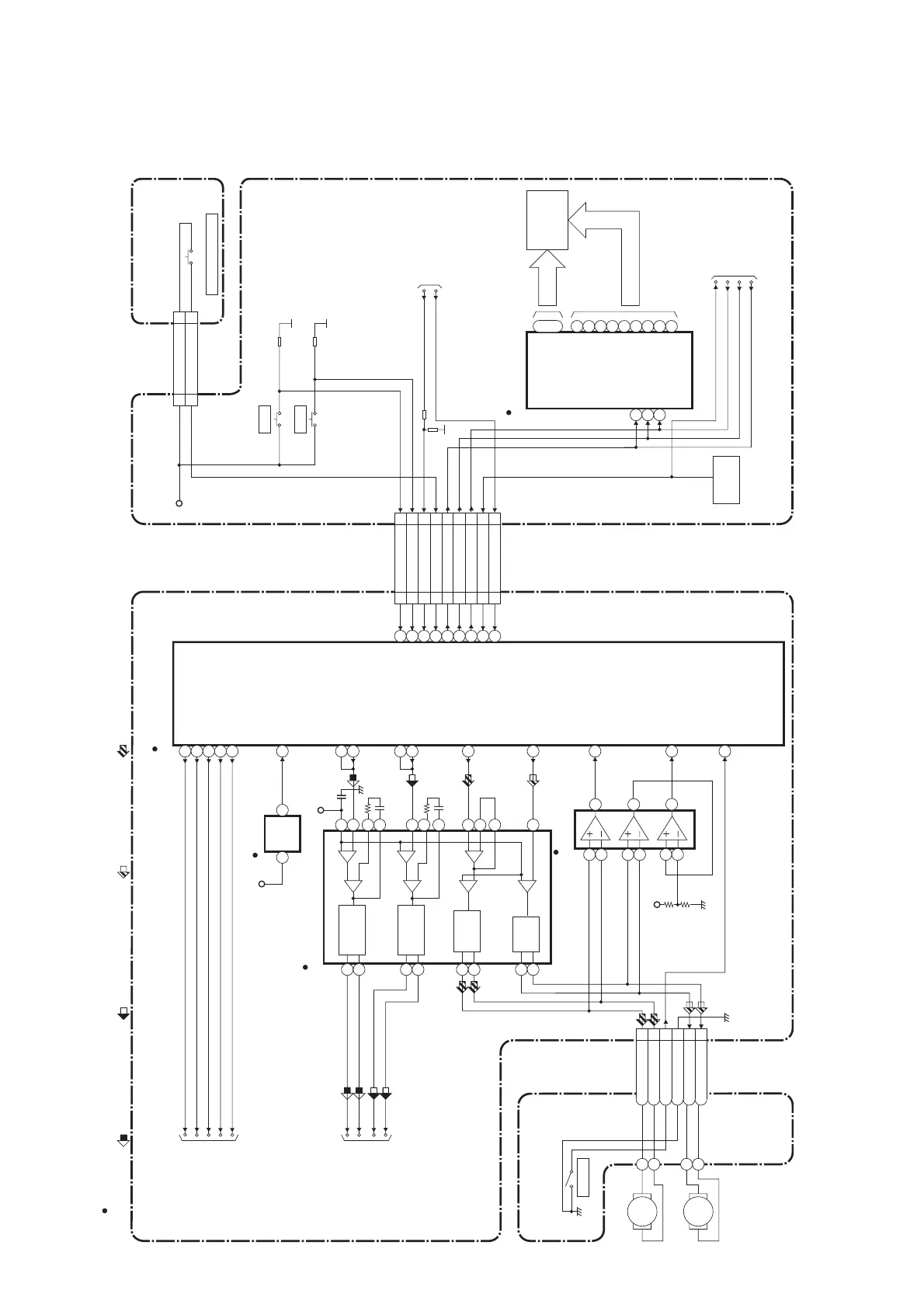
DVD System Control / Servo Block Diagram
BLOCK DIAGRAMS <DVD SECTION>
2
28
1
12
7
8
9
10
11
REMOTE
SENSOR
RM2001
1G
7G
~
23
17
~
a
b
c
d
e
FP-STB
REMOTE-VIDEO
DISPLAY-CLK
DISPLAY-DATA
DISPLAY-STB
FP-DIN
FP-CLK
GRID FIP
SEGMENT
IC611
IC612
MAIN CBA
(FIP DRIVER)
13
14
16
FP-STB 20
20
FP-DIN 19
19
FP-CLK 18
18
REMOTE-DVD
22
22
f
g
h
i
IC101
EV+3.3V
FOCUS SERVO SIGNAL TRACKING SERVO SIGNAL
SLED SERVO SIGNAL SPINDLE SERVO SIGNAL
TO SERVO/SYSTEM
CONTROL BLOCK
DIAGRAM
<VCR SECTION>
FROM SERVO/SYSTEM
CONTROL BLOCK
DIAGRAM
<VCR SECTION>
CN1051
DVD-PLAY 25
25
DVD-STOP 26
26
DVD-POWER 23
23
DVD-OPEN/CLOSE
24
24
SW2020
CN2015 CN2016
DVD OPEN/CLOSE
2
DVD-OPEN/CLOSE
2
DVD OPEN/CLOSE CBA
SW2021
STOP
SW2022
PLAY
82FP-STB
60FP-DIN
67
REMOTE-DVD
59
FP-CLK
CN401
DVD MAIN CBA UNITDRIVE CBA
IC301
(SERVO DRIVE)
CN301
M
SLED
MOTOR
M
SPINDLE
MOTOR
(MICRO CONTROLLER)
+
-
+
-
+
-
+
-
+
-
+
-
+
-
SLED
MOTOR
DRIVE
FOCUS
ACTUATOR
DRIVE
SPINDLE
MOTOR
DRIVE
TRACKING
ACTUATOR
DRIVE
147
TRAY-IN
SLD
75
SPDL
76
TRACKING
DRIVE
148
FOCUS DRIVE
TO DIGITAL SIGNAL
PROCESS BLOCK
DIAGRAM
FS(+)
FS(-)
TS(+)
TS(-)
TO DVD
VIDEO/ AUDIO
BLOCK DIAGRAM
57
ADAC-MD
56 ADAC-MC
86 ADAC-ML
ADAC-MC
ADAC-ML
PCM-SCLK
88
A-MUTE
ADAC-MD
A-MUTE
163
PCM-SCLK
TRAY-IN
3SP(+)
4SP(-)
5TRAY-IN
6GND
7SL(-)
8SL(+)
VREF
RESET73
RESET
IC462
1 3
+3.3V
IC202
(OP AMP)
15
16
14
13
12
11
17
18
23
6
4
5
3
1
2
25
24
27
26
SL-AMP
143
SP-ROT
+3.3V
1
2
6
7
5
3
146
FD-OFST
139
TD-OFST
13
12
81
14
66
DVD-POWER
DVD-PLAY
DVD-STOP
DVD-POWER
DVD-OPEN/CLOSE
53
54
65
68
" " = SMD
1
EV+3.3V
1
OUTPUT-SELECT
27
27
55
OUTPUT-SELECT
OUTPUT-SELECT
www.freeservicemanuals.info

Table of Contents

Related product manuals