EasyManua.ls Logo

Philips H8 - Standby Regulators and On;Off (Figure 2); Five Volt Switch (Figure 3)

Philips H8
41 pages
Print Icon
To Next Page IconTo Next Page
To Next Page IconTo Next Page
To Previous Page IconTo Previous Page
To Previous Page IconTo Previous Page
Loading...
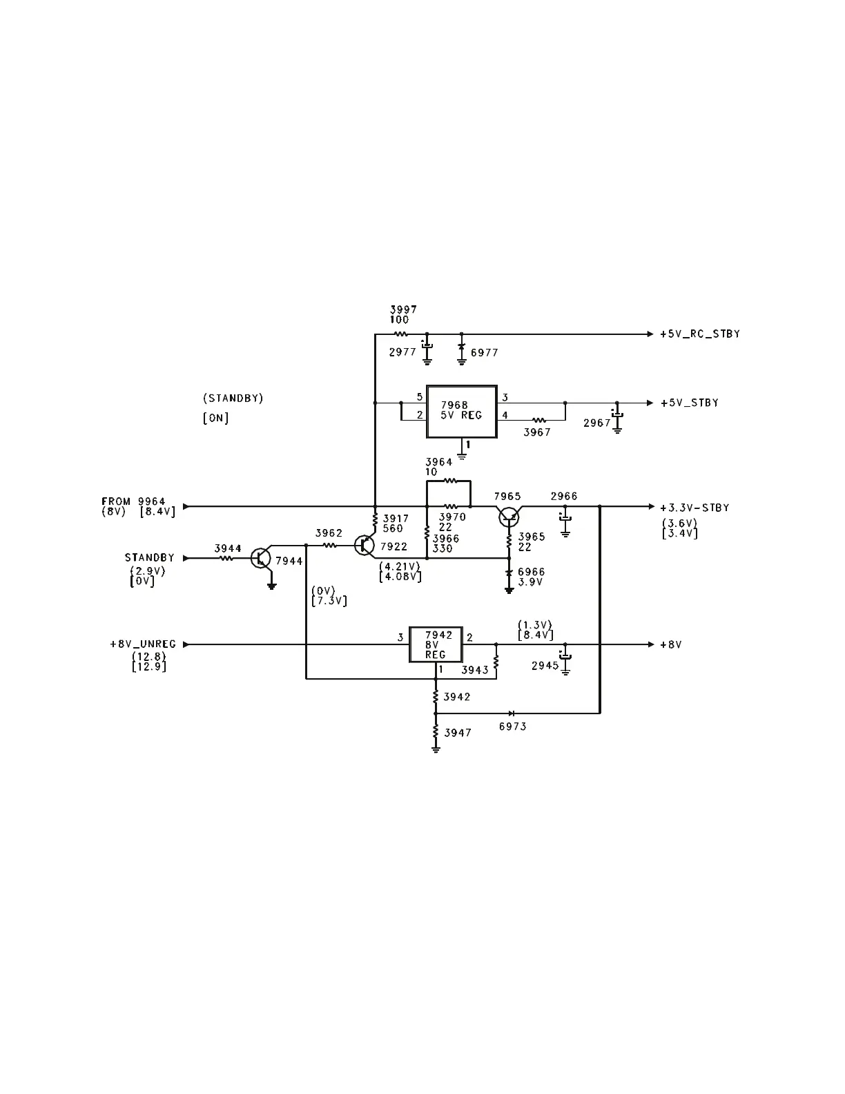
Standby Regulators and On/Off (Figure 2)
The voltage from jumper 9964 (approximately
8 volts) is used to produce the 3.3 volt
standby, 5 volt standby, 5 volt remote control,
and switched 8 volt supplies. The voltage is
applied to transistor 7965 to produce the 3.3
volt Standby supply. When the set is in the
Standby mode, transistor 7944 is turned On,
turning 7922 On, providing a extra current
drive for the 3.3 volt regulator. The 8 volt
unregulated supply is applied to 7942,
which is a switched 8 volt regulator. The
Standby line goes Low when the set is
turned On, turning transistor 7944 Off,
switching 7942 On. The switched 8 volt
supplies the Horizontal Oscillator in the
Signal Processor IC located on the SSB.
Five Volt Switch (Figure 3)
The Switched 8 volt supply also turns On the
5 volt regulator, 7967, to produce a switched 5
volt supply. The Switched 5 volt supply turns
transistor 7950 On. This provides a load on
the 27 volt Audio Supply line to discharge any
remaining voltage on the line in the event that
power is removed from the set while it is
being turned On. This is necessary to
prevent a POP in the speaker while the set
is powering down.
Figure 2 - Standby Regulators and On/Off
Page 5

Related product manuals