EasyManua.ls Logo

Pierce HUSKY 3 - Page 63

Pierce HUSKY 3
68 pages
Print Icon
To Next Page IconTo Next Page
To Next Page IconTo Next Page
To Previous Page IconTo Previous Page
To Previous Page IconTo Previous Page
Loading...
© 2022 Pierce Manufacturing Inc. All Rights Reserved. Husky 3 Foam System / 4-25
MAINTENANCE
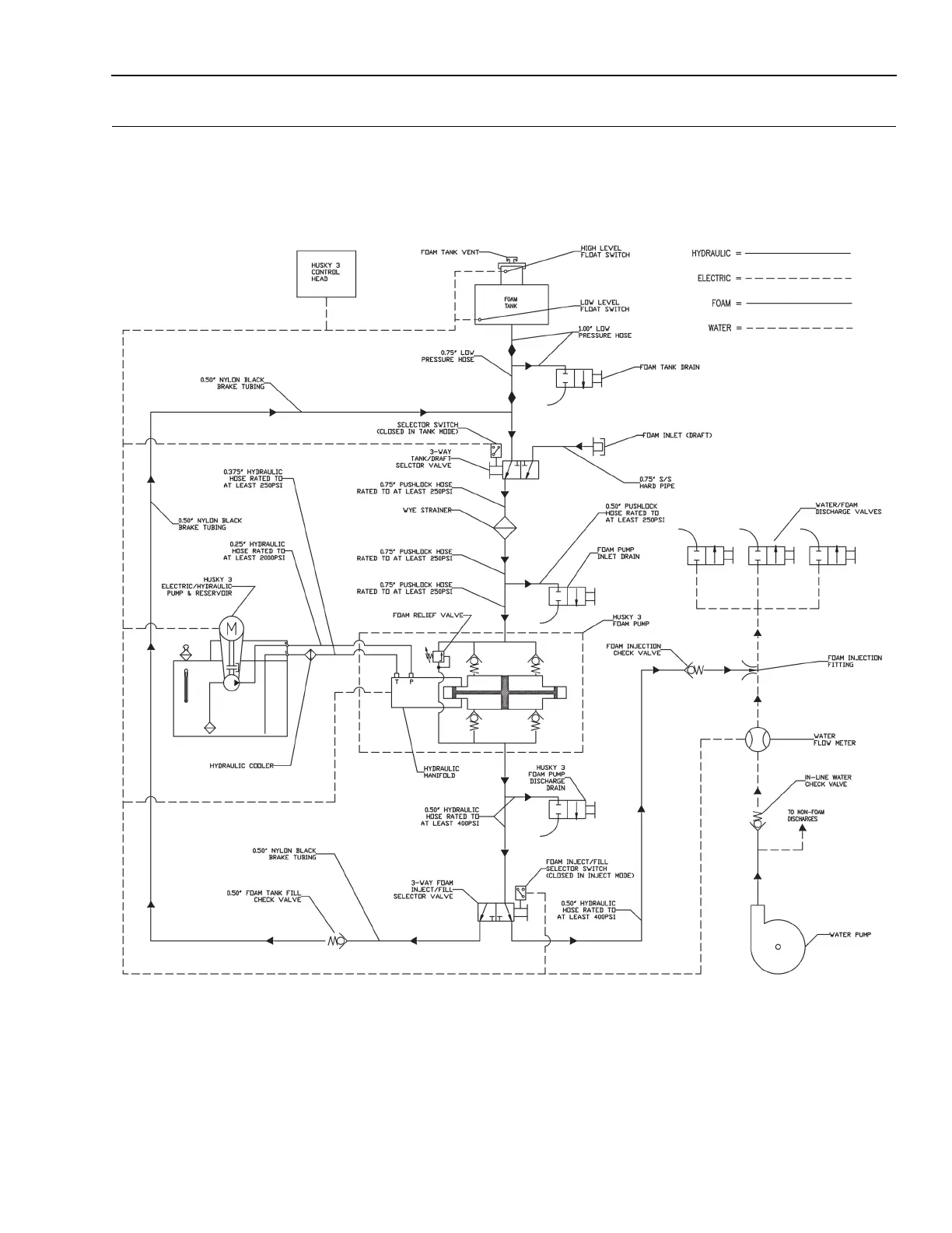
Figure 4-5: Husky 3 Foam System Schematic
2120106A

Table of Contents