EasyManua.ls Logo

Pinnacle microguard - Installation Procedures Continued; Controller Module Wiring Diagram

Pinnacle microguard
48 pages
Print Icon
To Next Page IconTo Next Page
To Next Page IconTo Next Page
To Previous Page IconTo Previous Page
To Previous Page IconTo Previous Page
Loading...
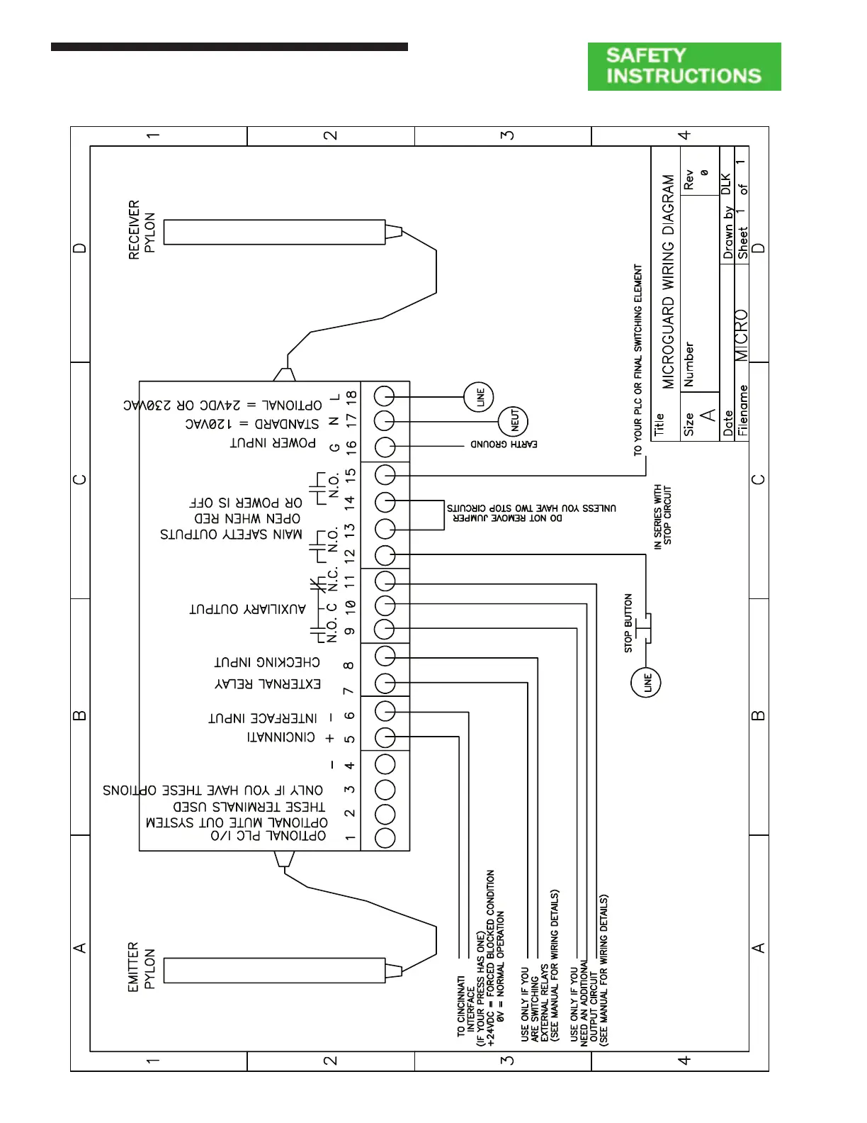
Figure 8: Controller Module Wiring Diagram
Installation Procedures
Metal Box Controller Module - Wiring
16
18
Installation Procedures
Metal Box Controller Module
WW
WW
W
iringiring
iringiring
iring
Figure 8: Controller Module Wiring Diagram
16

Table of Contents