EasyManua.ls Logo

Pioneer Eclipse PE300BU - Exploded Views and Parts Lists; Wiring Schematic (Non-Traction)

Pioneer Eclipse PE300BU
48 pages
Print Icon
To Next Page IconTo Next Page
To Next Page IconTo Next Page
To Previous Page IconTo Previous Page
To Previous Page IconTo Previous Page
Loading...
19
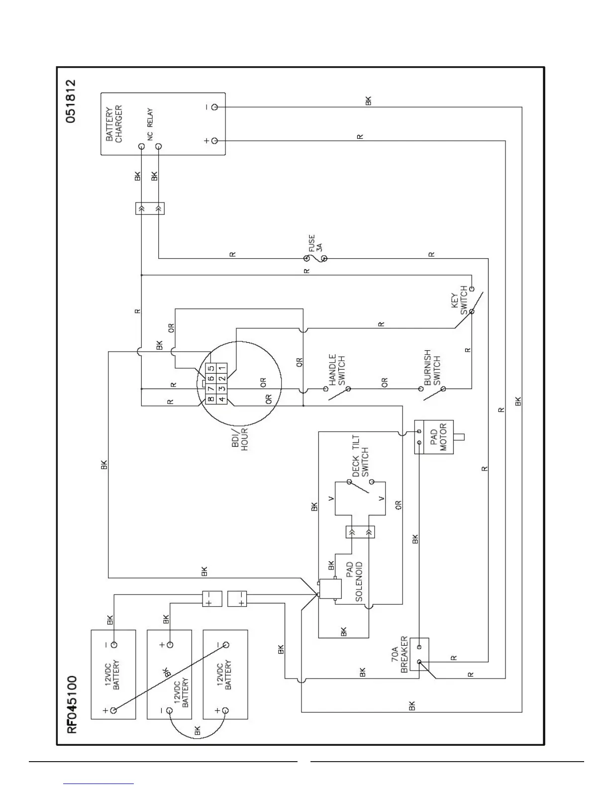
Electrical Schematic (Non-Traction)
052912

Related product manuals