EasyManua.ls Logo

Raypak CROSSWIND-65-O - 5. Wiring Diagrams

Raypak CROSSWIND-65-O
28 pages
Print Icon
To Next Page IconTo Next Page
To Next Page IconTo Next Page
To Previous Page IconTo Previous Page
To Previous Page IconTo Previous Page
Loading...
13
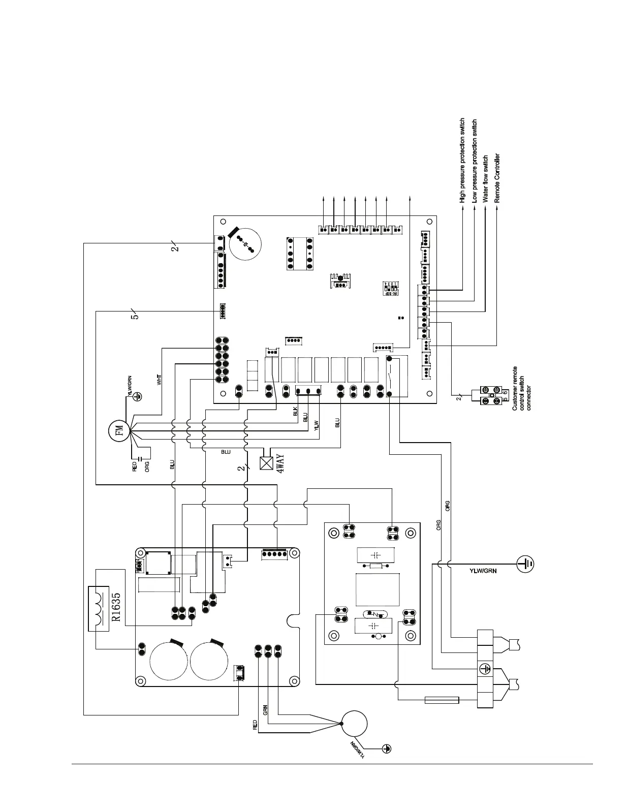
5. WIRING DIAGRAM
Crosswind 30-I, 40-I, 50-I
FUSE
Outlet water temp. sensor
CM
P1 P
2
Return gas
temp. sensor
Air temp. sensor
Heating coil pipe temp. s
ensor
Cooling coil pipe temp. sensor
Exhaust temp. sensor
Inlet water temp.
s
ensor
ACIN1
ACOUT1
LB
WU V
DC+
DC-
AC1
AC2
LA
G
DCFM
MDRV
OUT1A
AIN8
AC-N
WCTIL
DIN1 DIN2 DIN4
DIN5
AIN1
AIN2AIN3
AIN4
AIN5AIN6AIN7
+12V
B
ADIN3
OUT8A
OUT7
OUT6
OUT1
OUT8
DCHV
OUT9
T5A/250V
AC-L
RY2
S11
S16
S15
S14
S13
S12
CN12CN21
CN18
CN26
Electronic Expansion Valve
JP1
SW1
ACIN2
ACOUT2
PB18
Pump Control
YLW
BRN
BRN
BLU
YLW
YLW
BRN
BLU
BPH(C)N3 80.P-1.D
CN1
MA1.8K16
L2L
1
POWER
208-230V/60Hz
CL
CN24
CN19
CN6
BPH011(UK)
013094 700002
6100.64_Crosswind.indd 13 11/26/2019 4:16:44 PM

Related product manuals