EasyManua.ls Logo

Regal 46SC - Page 97

Default Icon
389 pages
Print Icon
To Next Page IconTo Next Page
To Next Page IconTo Next Page
To Previous Page IconTo Previous Page
To Previous Page IconTo Previous Page
Loading...
44
Chapter 4
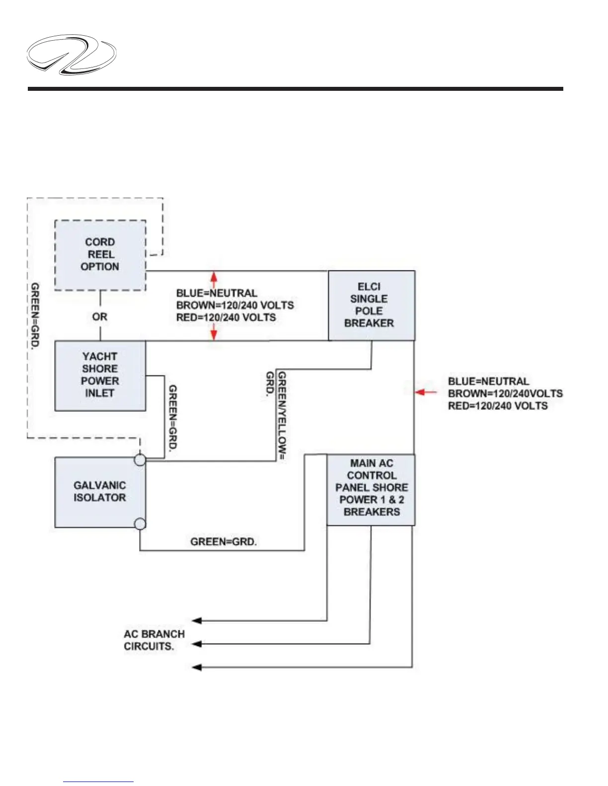
TYPICAL LATER AC ELCI CIRCUITRY FLOW CHART

Table of Contents

Related product manuals