EasyManua.ls Logo

Riello MSM 20 - Connecting the Remote Maintenance Bypass

Riello MSM 20
59 pages
Print Icon
To Next Page IconTo Next Page
To Next Page IconTo Next Page
To Previous Page IconTo Previous Page
To Previous Page IconTo Previous Page
Loading...
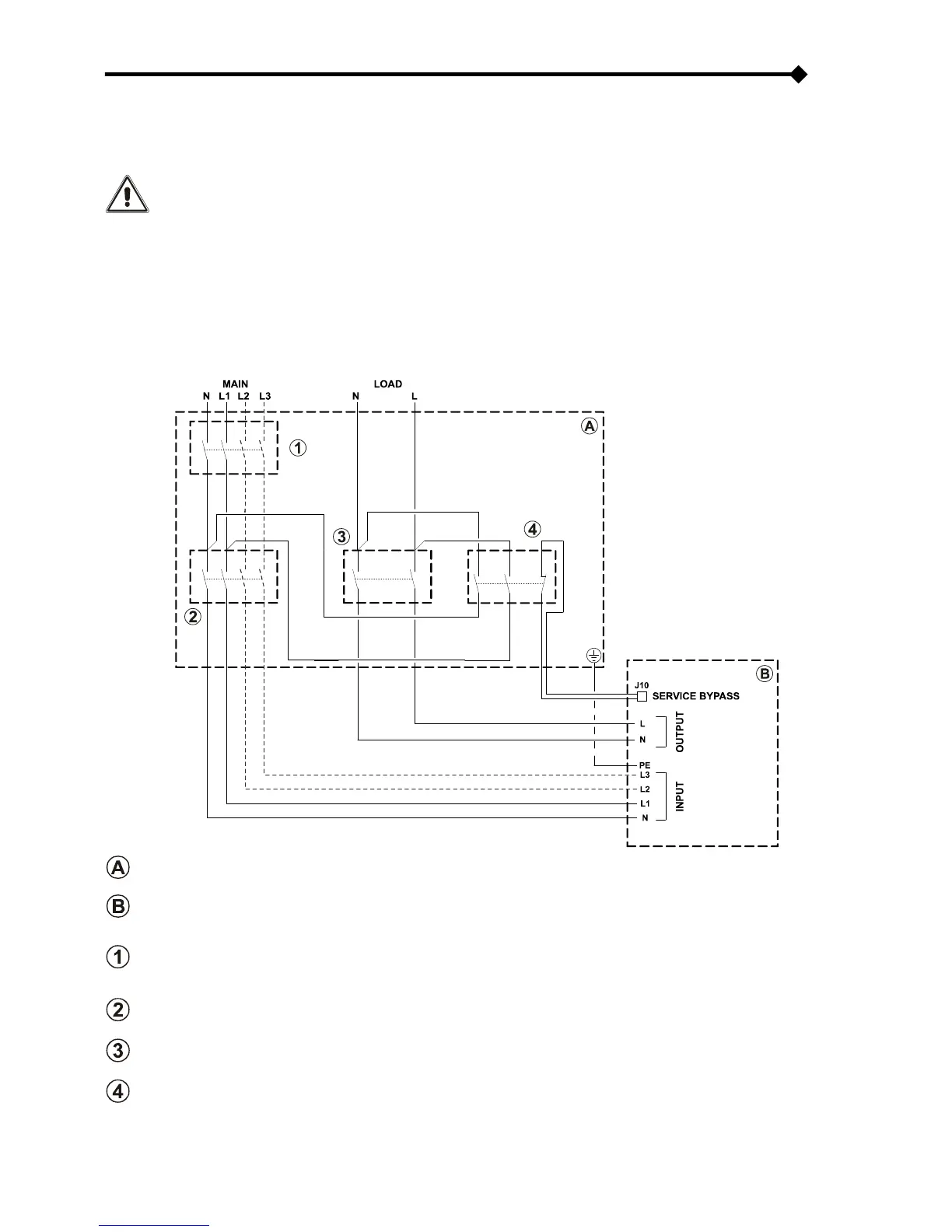
CONNECTING THE REMOTE MAINTENANCE BYPASS
An additional maintenance bypass may be installed on a peripheral switchboard, for example, to enable the UPS to be replaced
without interrupting the power supply to the load.
It is absolutely essential to connect the "SERVICE BYPASS" terminal (see "View of UPS connections" ref.
17) to the auxiliary contact of the SERVICE BYPASS switch. Closing the SERVICE BYPASS switch (4) opens
this auxiliary contact which informs the UPS that the maintenance bypass has been activated. If this
connection is not present, the power supply to the load may be shut off and the UPS damaged.
NOTES: Use cables with a cross section that conforms to the indications given in "Cross Section of the Cables ".
Use a double insulated cable with a cross section of 1mm2 to connect the "SERVICE BYPASS" terminal to the
auxiliary contact of the remote maintenance bypass isolator.
Whenever the UPS is equipped with internal isolation transformer, check the compatibility between the
“remote maintenance bypass” and the neutral arrangement in the electrical plant.
DIAGRAM SHOWING REMOTE INSTALLATION OF THE MAINTENANCE BYPASS ON THE THREE PHASE SINGLE
PHASE MODEL
Peripheral electric control panel
UPS internal connections
LINE switch: magneto-thermal switch compliant with the indications given in the “External Protection
Devices” section.
NOTE: For installation with single phase input, use a bi-polar magneto-thermal switch.
INPUT switch: disconnecting switch compliant with the indications given in the “UPS Internal Protections” section.
NOTE: For installation with single phase input, use a bi-polar disconnecting switch.
OUTPUT switch: disconnecting switch compliant with the indications given in the “UPS Internal Protections” section.
SERVICE BYPASS switch: disconnecting switch compliant with the indications given in the “UPS Internal Protections”
section, complete with auxiliary contact that is normally closed.

Table of Contents

Related product manuals