EasyManua.ls Logo

Riello RL BI0 - B Appendix - Electrical Panel Layout

Riello RL BI0
36 pages
Print Icon
To Next Page IconTo Next Page
To Next Page IconTo Next Page
To Previous Page IconTo Previous Page
To Previous Page IconTo Previous Page
Loading...
20033333
32
GB
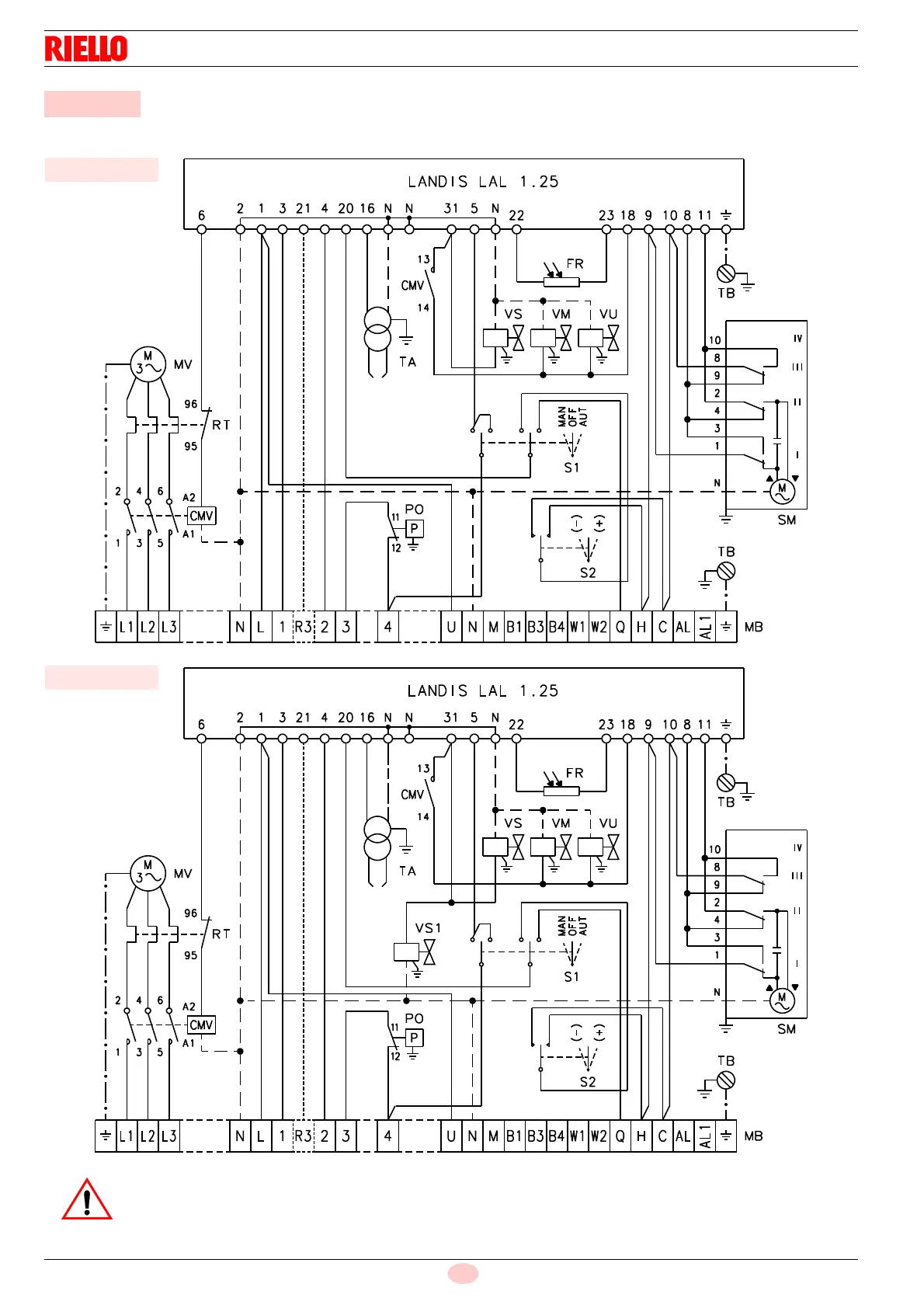
Appendix - Electrical panel layout
ELECTRICAL EQUIPMENT FACTORY-SET
B Appendix - Electrical panel layout
RL 70/M
20066098
Fig. 38
RL 100-130/M
Fig. 39
20066099
WARNING
The burner leave the factory preset for 400V power supply.
If 230V power supply is used, change the motor connection from star to delta and change the setting of the thermal
cut-out as well.

Table of Contents