EasyManua.ls Logo

Riello SENTINEL PRO - Battery Box ( Accessory Not Provided with Ups ); Ear View

Riello SENTINEL PRO
26 pages
Print Icon
To Next Page IconTo Next Page
To Next Page IconTo Next Page
To Previous Page IconTo Previous Page
To Previous Page IconTo Previous Page
Loading...
9
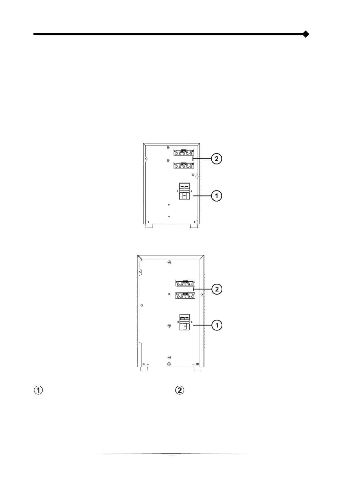
BATTERY BOX (ACCESSORY NOT PROVIDED WITH UPS)
The BATTERY BOX is an optional accessory dedicated to this range of UPSs (same dimensions and aesthetic line).
The BATTERY BOX contains batteries which allow the operating time of the uninterruptible power supplies to be
increased during extended blackouts. The number of batteries contained can vary according to the type of UPS for which
the BATTERY BOX is intended. It is therefore necessary to take great care to ensure that the battery voltage of the
BATTERY BOX is the same as the voltage permitted by the UPS.
It is possible to connect further BATTERY BOXES in order to create a chain, suitable for achieving any autonomy time
without mains power.
REAR VIEW
36V Battery Box
72V Battery Box
Battery disconnector (SWBATT)
Battery expansion connector

Related product manuals