EasyManua.ls Logo

Robin RGX3500 - Optional Equipment Wiring Diagrams

Robin RGX3500
94 pages
Print Icon
To Next Page IconTo Next Page
To Next Page IconTo Next Page
To Previous Page IconTo Previous Page
To Previous Page IconTo Previous Page
Loading...
l
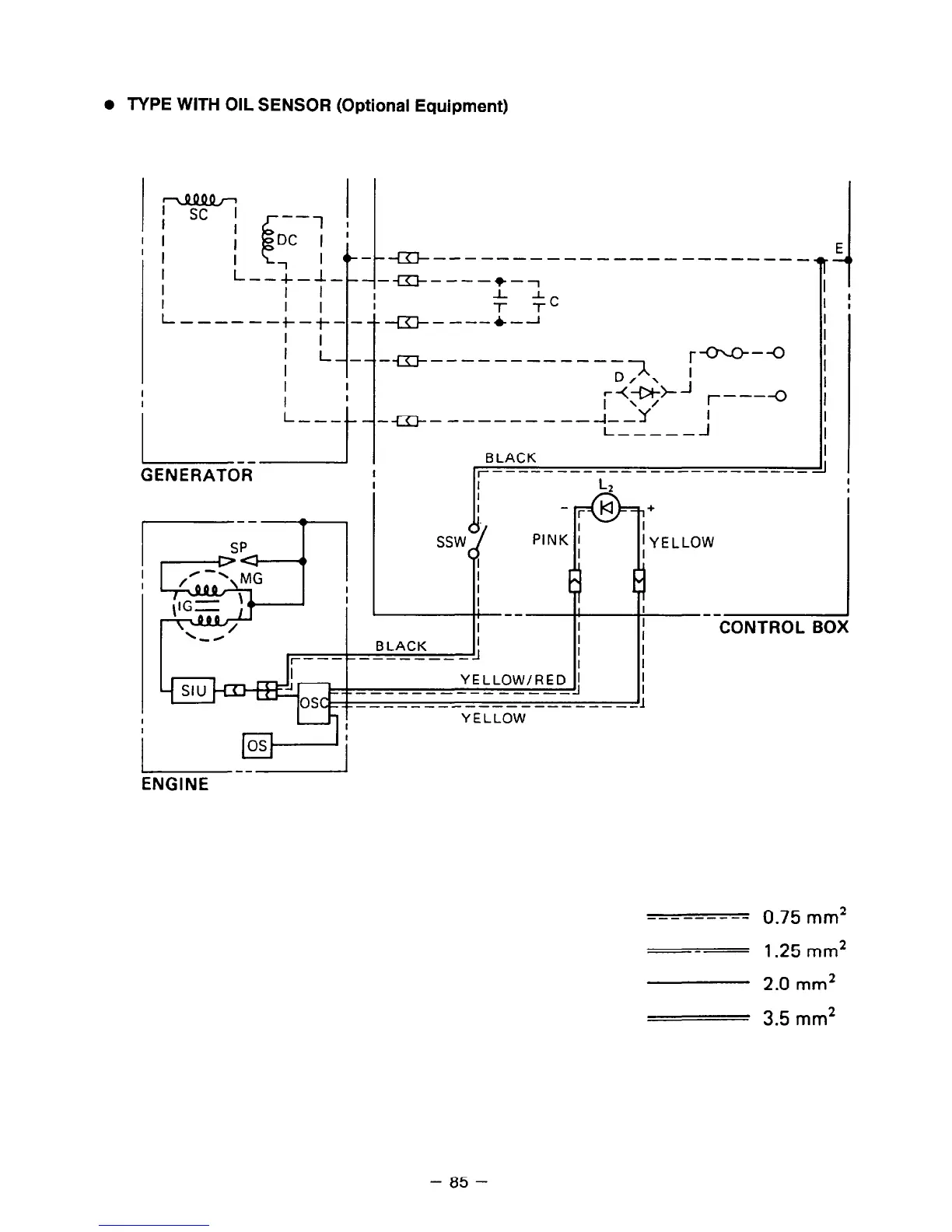
TYPE WITH OIL SENSOR (Optional Equipment)
G--------------- ---- ---_
E.
-m----+-7
I
J-T.
I
I I--
l
-I
I
I
L---
I
t
r---O
--------------l ,
;++J /-----(J
-----------f-Y j
I----__
. I
BLACK
I
GENERATOR
I r-----------
-----------__ -I
I
SP
&=t
la
PINK :
I
I
E
I
I
--
I
I
I
BLACK
I
I
11
I
r------------
I
YELLOW/RED 1
__--------------_
+-------------------
+
I
; YELLOW
I
I
j Wj
ENGINE
YELLOW
--------- 0.75 mm*
---
1.25 mm*
2.0 mm*
3.5 mm2
- 85 -

Related product manuals