EasyManua.ls Logo

Rosemount 396P - Wire Functions for Mating Variopol Cable Used with Model 396 PVP; Connector Pins and Their Functions; Wiring Details for Models 396 PVP or 396 P-02-55 with Mating Variopol Cable (PN 23645-07) for Use with Model; Wiring Details for Models 396 PVP or 396 P-02-50 with Mating Variopol Cable (PN 23645-07) for Use with Model 1181

Rosemount 396P
36 pages
Print Icon
To Next Page IconTo Next Page
To Next Page IconTo Next Page
To Previous Page IconTo Previous Page
To Previous Page IconTo Previous Page
Loading...
16
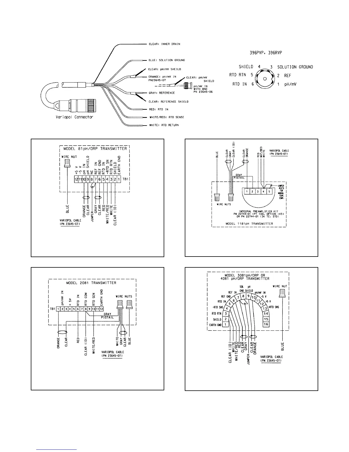
MODEL 396P and 396PVP SECTION 4.0
WIRING - MODEL 396PVP
FIGURE 4-1. Wire Functions
for Mating Variopol Cable used
with Model 396PVP
FIGURE 4-2. Connector Pins
and Their Functions
FIGURE 4-3. Wiring Details for Models 396PVP
or 396P-02-55 with Mating Variopol Cable
(PN 23645-07) for use with Model 81
FIGURE 4-4. Wiring Details for Models 396PVP
or 396P-02-50 with Mating Variopol Cable
(PN 23645-07) for use with Model 1181
FIGURE 4-5. Wiring Details for Models 396PVP
or 396P-02-54 with Mating Variopol Cable
(PN 23645-07) for use with Model 2081
FIGURE 4-6. Wiring Details for Models 396PVP
or 396P-02-55 with Mating Variopol Cable
(PN 23645-07) for use with Models 3081 and 4081

Table of Contents