EasyManua.ls Logo

salmson MULTI-HE - Page 82

salmson MULTI-HE
Print Icon
To Next Page IconTo Next Page
To Next Page IconTo Next Page
To Previous Page IconTo Previous Page
To Previous Page IconTo Previous Page
Loading...
82
SALMSON 08/2016
Italiano
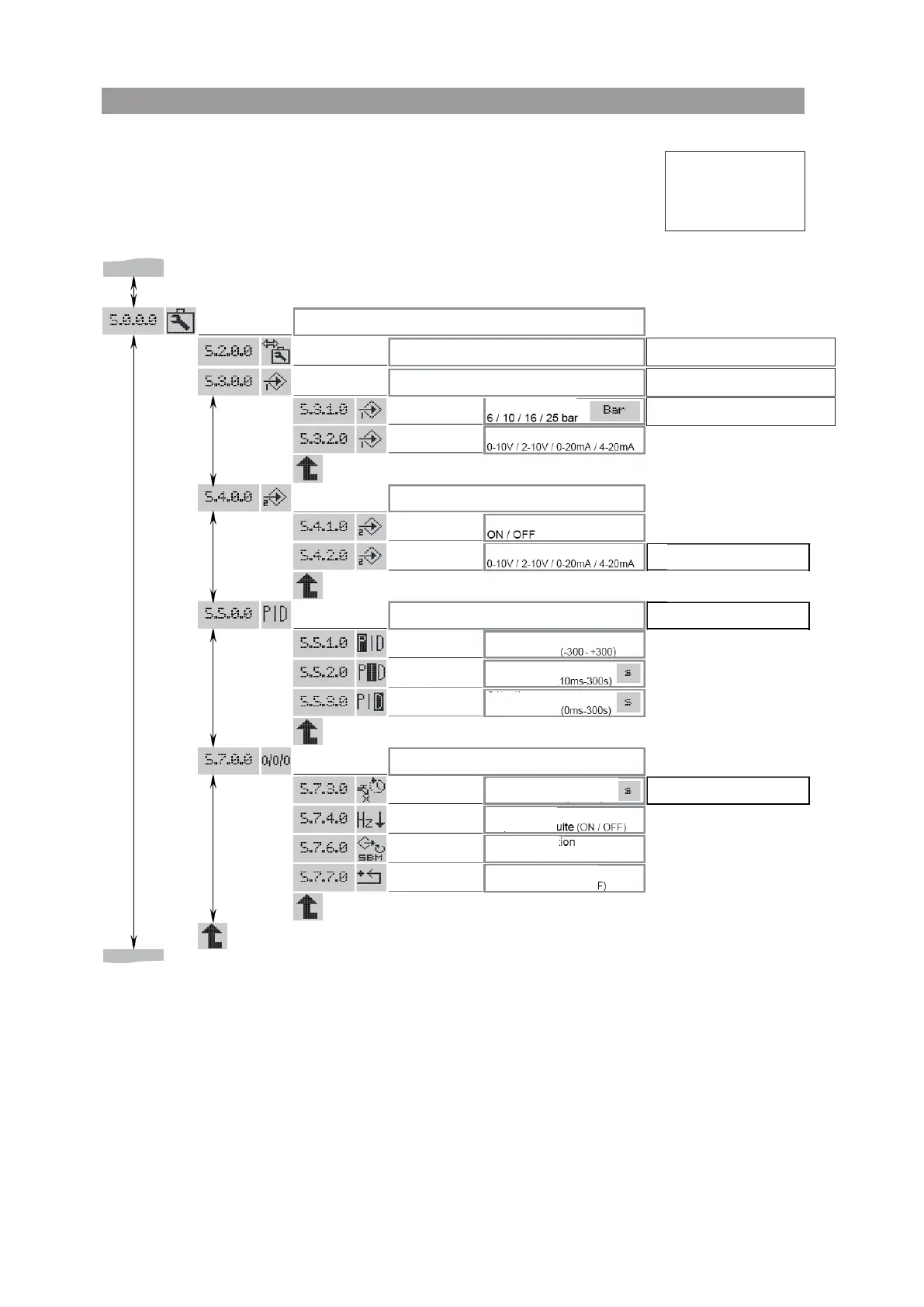
Fig. 15
MENU
EXPERT
SERVICE
BMS: Building Management System
IN1 – “Ingresso sensore”
IN2 – “Ingresso comando esterno”
Parametri PID
Ulteriori impostazioni
Viene visualizzato se “BMS” è attivato.
Vedi istruzioni relative a questo prodotto
Non viene visualizzato, se “Controllo
della velocità” è attivato
Non viene visualizzato,
se “IN2” è disattivato
Non viene visualizzato, se “Regolazione
PID” è attivata
Viene visualizzato,
se “Regolazione PID” è attivata
Viene visualizzato, se
“Regola zione pressione” è attivata
Selezione sensore
Selezione campo di segnale
Selezione
Selezione para-
metro “P”
Selezione para-
metro “I”
Selezione para-
metro “D”
Selezione tempo di spegnimento
con portata nulla
Selezione fre-
quenza ridotta
Selezione fun-
zione relè SBM
Selezione impostazione
di fabbrica
Selezione campo di segnale

Related product manuals