EasyManua.ls Logo

Selco Genesis 240 - Description of Machine Parts

Default Icon
82 pages
Print Icon
To Next Page IconTo Next Page
To Next Page IconTo Next Page
To Previous Page IconTo Previous Page
To Previous Page IconTo Previous Page
Loading...
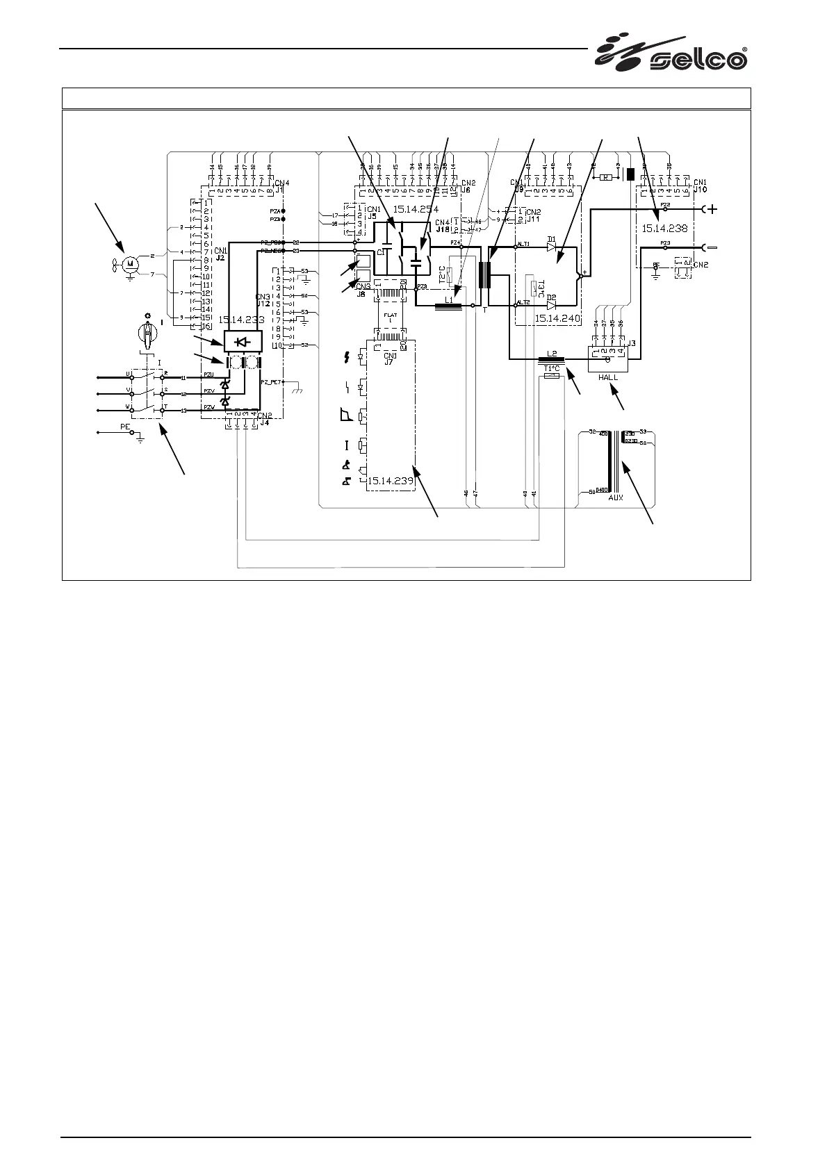
86 Description of machine parts
4) DESCRIPTION OF MACHINE PARTS.
G 240 consists of the following circuit parts:
(see fig. 1)
a) Master switch
b) input filter for suppressing radio noise and protecting against
mains over-voltage.
c) rectifier bridge
d) power inverter with overtemperature detection device
e) resonant circuit (inductive-capacitive circuit)
f) power transformer
g) rectifier circuit with overtemperature detection device
e) snubber circuit
h) output filter
i) levelling inductance with overtemperature detection device
j) current transducer (Hall effect probe)
k) fan
l) auxiliary transformer
m) power circuits feeding control/adjustment circuits
n) current control circuits
o) control circuits (front panel)
Some of these parts are independent, while others are housed
inside the following electronic cards:
G 240 :
A) Card 15.14.254
B) Card 15.14.239
C) Card 15.14.233
D) Card 15.14.240
E) Card 15.14.238
k)
a)
o)
l)
i)
j)
d) e) f) g)
h)
e)
c)
n)
m)
b)
FIG. 1

Related product manuals