EasyManua.ls Logo

Siemens Simatic S7-1500

Siemens Simatic S7-1500
527 pages
To Next Page IconTo Next Page
To Next Page IconTo Next Page
To Previous Page IconTo Previous Page
To Previous Page IconTo Previous Page
Loading...
Instructions
9.4 PID basic functions
PID control
Function Manual, 03/2017, A5E35300227-AC
457
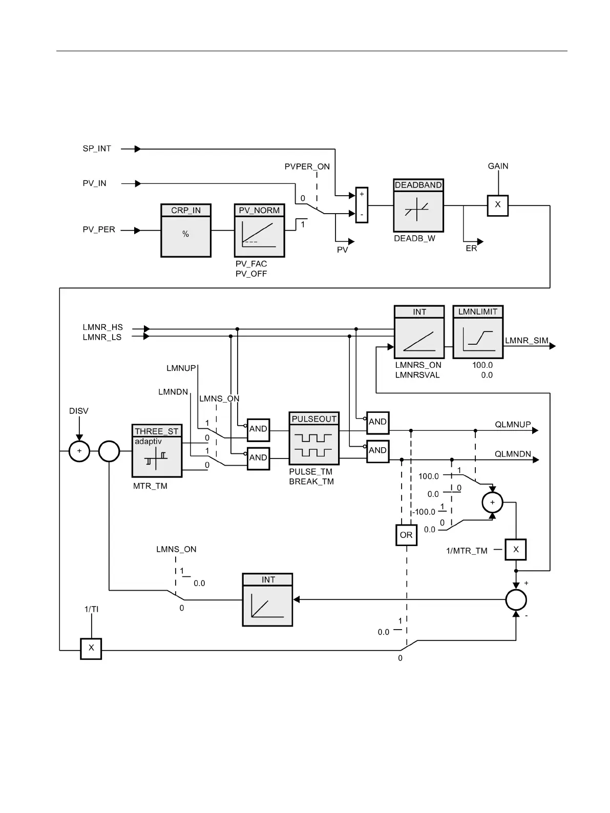
9.4.2.3
Block diagram CONT_S

Table of Contents

Other manuals for Siemens Simatic S7-1500

Related product manuals