EasyManua.ls Logo

Sime AR Series - ElektriNa PrikljuItev

Sime AR Series
Print Icon
To Next Page IconTo Next Page
To Next Page IconTo Next Page
To Previous Page IconTo Previous Page
To Previous Page IconTo Previous Page
Loading...
jih vtaknemo v reæe.
Pritrdimo stranice na zgornjo in
spodnjo skobo z osmimi vijaki, ki
jih dobimo v spremni vreËki.
Fiksiramo dva zgornja preËnika
(8) in (9) na stranice z desetimi
vijaki, ki jih dobimo v spremni
vreËki.
Montiramo sprednji preËnik
(10) in pritrdimo na stranice s
pomoËjo jeziËkov.
Montiramo komandno ploπËo
(11) s pomoËjo vtiËnih vodil ter z
vijaki.
Pred to operacijo je potrebno
razplesti kapilare dveh termo-
statov in toplomerja ter vstaviti
sonde v tulec (13). Vse skupaj
nato otisnemo s sponko, ki jo
najdemo v embalaæi;
Odstranite pokrovËek (14) in pri-
vijte sondo za vodomer z
zadr ˘zevalnim ventilom;
Sestavljenje konËamo s pritrdit-
vijo pokrova (12) stranicam.
OPOMBA: Obdræati z dokumen-
ti peËi “Potrdilo o odobritvi
peËi” ki so vloæeni v komori.
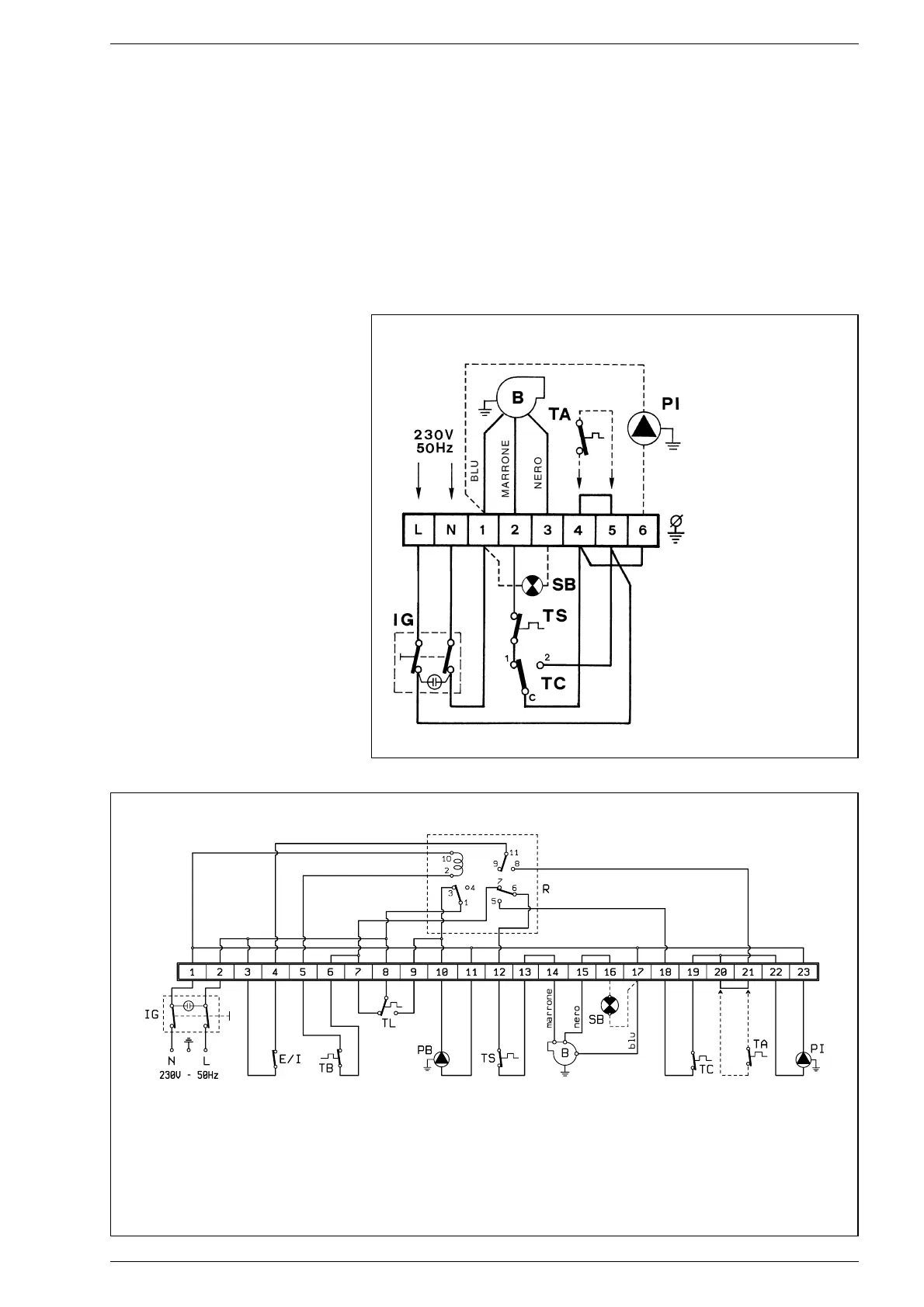
2.6 ELEKTRI»NA
PRIKLJU»ITEV
PeË napaja elektriËni tok 230V -
50Hz enofazne napetosti s
pomoËjo glavnega stikala, ki ga
πËitijo varovalke.
Kabelj termostata za sobno toplo-
to poveæemo po navodilih risbe 6.
Pri tem moramo na razvodnici
odstraniti povezovalni mostiË.
Z namestitvijo termostata bomo
uravnali stopnjo sobne toplote. Na
shemi risbe 6 najdemo navodila za
prikljuËitev pumpe, ki bo pomagala
kroæenju vode v omreæju central-
nega ogrevanja (pumpo dobavimo
posebej).KonËno prikljuËimo πe
kabel, ki napaja gorilnik (risba 6).
OPOMBA: Podjetje SIME odk-
lanja kakrπnokoli odgovornost
za poπkodbe oseb, do katerih bi
priπlo zaradi neozemljitve peËi.
40
LEGENDA
TS Varnosni termostat
TA Prostorni termostat
TC Termostat peËi
IG Glavno stikalo
PI Pumpa za kroæenje vode
B Gorilnik
SB Kontrolna luËka motnje
Model “AR”
Model “ARB”
LEGENDA
TS Varnosni termostat
SB Kontrolna luËka motnje
EI Stikalo poletje-zima
TA Prostorni termostat
TB Termostat bojlerja
TC Termostat peËi
TL TermiËna varovalka
IG Glavno stikalo
PB Cirkulacijska pumpa
PI Pumpa za kroæenje vode
B Gorilnik
TP Protiinercijski termostat
Risba 6
Risba 6/a

Table of Contents

Other manuals for Sime AR Series

Related product manuals