EasyManua.ls Logo

Steffes 212 - 412 EXT Shown with Two-Mode Circuit Board (Figure 18); 512 EXT - 612 EXT Shown with Two-Mode Circuit Board (Figure 19)

Steffes 212
28 pages
Print Icon
To Next Page IconTo Next Page
To Next Page IconTo Next Page
To Previous Page IconTo Previous Page
To Previous Page IconTo Previous Page
Loading...
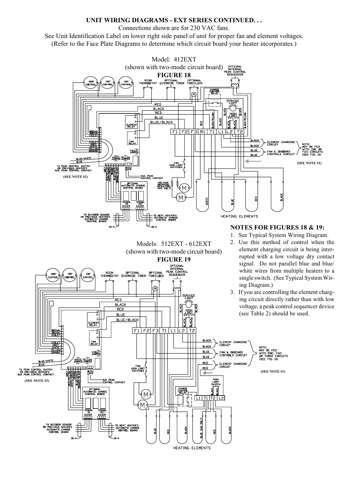
Models: 512EXT - 612EXT
(shown with two-mode circuit board)
FIGURE 19
UNIT WIRING DIAGRAMS - EXT SERIES CONTINUED. . .
Connections shown are for 230 VAC fans.
See Unit Identification Label on lower right side panel of unit for proper fan and element voltages.
(Refer to the Face Plate Diagrams to determine which circuit board your heater incorporates.)
Model: 412EXT
(shown with two-mode circuit board)
FIGURE 18
(SEE NOTE #1)
(SEE NOTE #1)
(SEE NOTE #2)
(SEE NOTE #2)
NOTES FOR FIGURES 18 & 19:
1. See Typical System Wiring Diagram.
2. Use this method of control when the
element charging circuit is being inter-
rupted with a low voltage dry contact
signal. Do not parallel blue and blue/
white wires from multiple heaters to a
single switch. (See Typical System Wir-
ing Diagram.)
3. If you are controlling the element charg-
ing circuit directly rather than with low
voltage, a peak control sequencer device
(see Table 2) should be used.

Table of Contents

Related product manuals