EasyManua.ls Logo

Taie FY600 - 15.3 Configuring Linear (4-20 mA) Input

Default Icon
89 pages
Print Icon
To Next Page IconTo Next Page
To Next Page IconTo Next Page
To Previous Page IconTo Previous Page
To Previous Page IconTo Previous Page
Loading...
73 FY operation manual
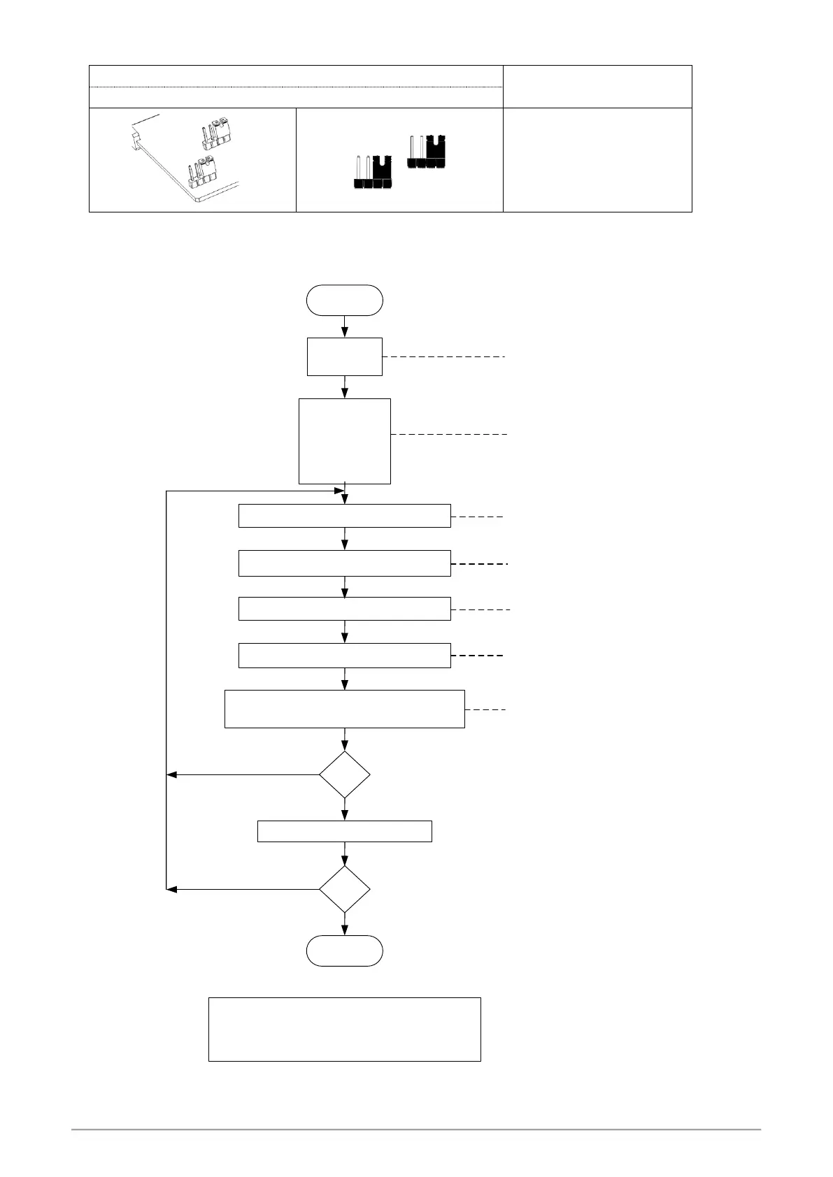
15.3 Input modify to Linear (4~20mA)
Jumper Position
Software Setting
Plug 2 pcs of Jumper in the right slot as shown
Parameter set as “INP1=AN4
SET 2_2 = 1
ANL1 = 0
ANH1 = 5FFF
DP = 0000
INP1 = AN4
USPL = 5000
LSPL = 0
Adjusts "ANL1" until PV = 0
Input analog signal 4mA
Adjusts "ANH1" until PV = 5000
Input 4mA Check the PV = 0
Input 20mA Check the PV = 5000
OK ?
to display ANL1 & ANH1 & DP
at Input level (level 3)
YES
NO
Step A
Step B
Step C
Step D
Step E
Repeat step A~E 3~4 times
YES
NO
OK ?
Linear analog signal (4~20mA) calibration flowchart
Start
End
Set the range you want
Ex: Low = -10.0, High = 10.0
Set LSPL = -10.0, USPL = 10.0, DP : 000.0
Input analog signal 20mA

Table of Contents

Other manuals for Taie FY600

Related product manuals