EasyManua.ls Logo

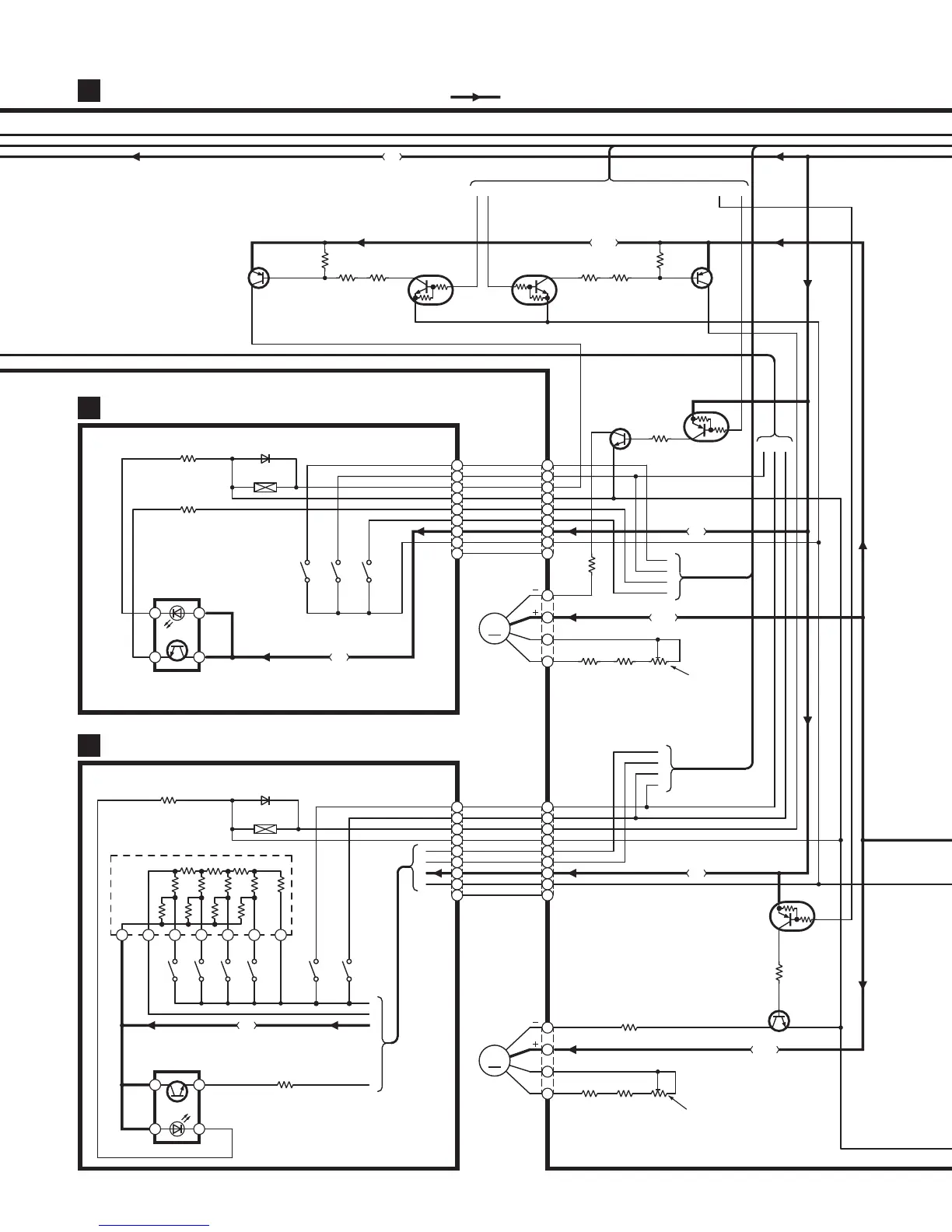
Technics RS-DV250 - Mechanism Circuit (Deck1); Mechanism Circuit (Deck2)

Technics RS-DV250
16 pages
Print Icon
To Next Page IconTo Next Page
To Next Page IconTo Next Page
To Previous Page IconTo Previous Page
To Previous Page IconTo Previous Page
Loading...
MAIN CIRCUIT
A
MECHANISM CIRCUIT (DECK1)
B
MECHANISM CIRCUIT (DECK2)
C
CP901
CS951
CP902CS971
Q806
DTA143EUT106
MOTOR DRIVE CONT.
Q804
2SD592ARSTA
MOTOR DRIVE
CP305
1
2
3
4
Z971
1 2 3 4 5 6 7
4.7K
50K
25K
4.7K
4.7K
4.7K
50K
50K
50K
50K
25K 25K
A
B
D
C
IC971
0N2180RLC1
PHOTO
INTERRUPTER
CAB
Q803
2SD592ARSTA
MOTOR DRIVE
Q805
DTA143EUT106
MOTOR DRIVE CONT.
CP306
1
2
3
4
1
2
3
4
5
6
7
8
9
1
2
3
4
5
6
7
8
9
Q807
2SB621ARSTA
SOLENOID DRIVE
Q809
DTC143EUT106
SOLENOID DRIVE
Q810
DTC143EUT106
SOLENOID DRIVE
Q808
2SB621ARSTA
SOLENOID DRIVE
DL EK
CAPSTAN
MOTOR
(DECK1)
A
B
M
CAPSTAN
MOTOR
(DECK2)
A
B
M
1
2
3
4
5
6
7
8
9
1
2
3
4
5
6
7
8
9
R806
10K
R802
560
R823
560
R824
560
R812
560
R811
10K
R814
470
R818
2.2
R805
3.9K
R803
10K
R810
10K
R808
3.9K
VR803
5K(B)
VR801
5K(B)
R820
2.2
R813
470
B
A
C
R952
820
D951
MA165TA
SOLENOID
S951
(MODE)
S953
(CrO2)
S952
(HALF)
S973
(CrO
2)
S976
(METAL)
S972
(HALF)
S971
(MODE)
S974
(R.REC.INH.)
S975
(F.REC.INH.)
R972
820
D971
MA165TA
SOLENOID
D
IC951
0N2180RLC1
PHOTO
INTERRUPTER
R953
39K
12
34
A
G
H
B
Q
S
P
F
R973
39K
1 2
3 4
:POSITIVE VOLTAGE LINE
5V
10.3V
5V
10.3V
5V
10.3V
5V
5V
10.3V
0V
10.3V
0V
0V
10.2V
0V
10.2V
0V
10.3V
0V
10.3V
0V
0V
9.8V
5V
0V
5V
TAPE SPEED
ADJ.(DECK1)
0V
5V
5V
0V 0V
0.8V
TAPE SPEED
ADJ.(DECK2)

Related product manuals