EasyManua.ls Logo

THERMACUT EX-TRAFIRE 55SD - Activating Industrial Isolated Module

THERMACUT EX-TRAFIRE 55SD
56 pages
Print Icon
To Next Page IconTo Next Page
To Next Page IconTo Next Page
To Previous Page IconTo Previous Page
To Previous Page IconTo Previous Page
Loading...
EX-TRAFIRE
®
55SD
Operator Manual, Revision T-3 3-29
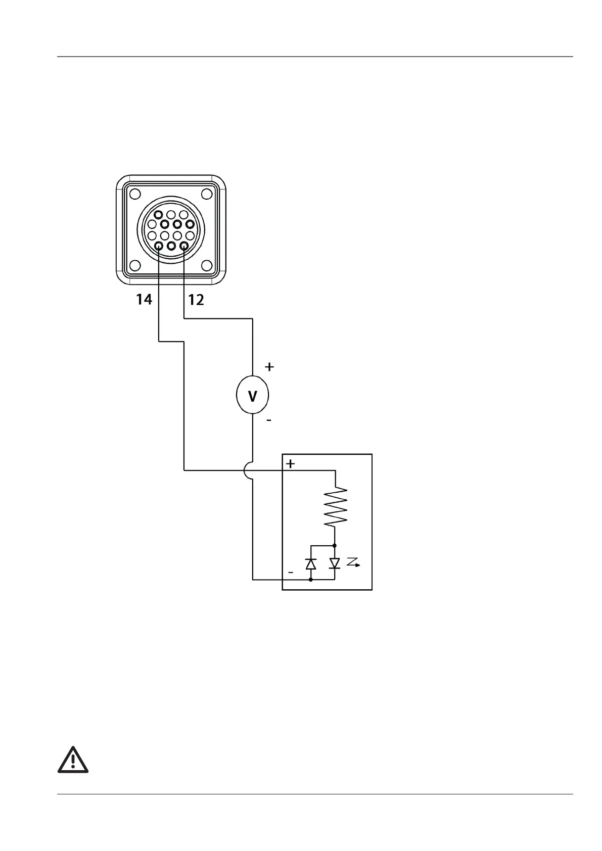
Activating an industrial isolated module
with an external power supply
Notes:
1 Isolated input module,
provided by the user
2 24 VDC power supply to be
provided by the user
ISOLATED INPUT
MODULE�
Installation of the machine interface cable must be performed by a certified
electrician or competent person�

Table of Contents

Related product manuals