EasyManua.ls Logo

Trane PTEC-070 - Power Door - One Stage Heat Schematic

Trane PTEC-070
64 pages
Print Icon
To Next Page IconTo Next Page
To Next Page IconTo Next Page
To Previous Page IconTo Previous Page
To Previous Page IconTo Previous Page
Loading...
PTEC-M-1A
58
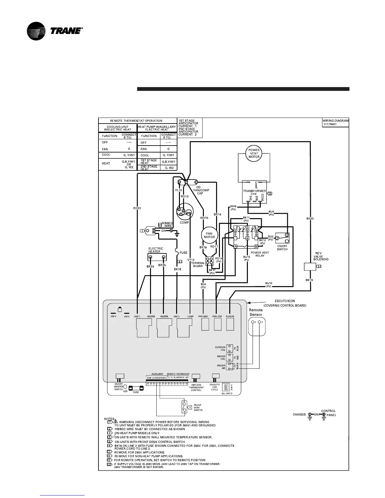
PTEC and PTHC (Power Door - One Stage Heat)
Schematic
Diagrams

Related product manuals